поиск в избранное карта сайта
  Hyundai РЕМОНТ ОБСЛУЖИВАНИЕ ЭКСПЛУАТАЦИЯ АВТОМОБИЛЕЙ
Хендай Матрикс. Hyundai Matrix (с 2002 по 2006 год выпуска)

полные технические характеристики. диагностика. электросхемы
 
Главная
 
Hyundai
Matrix
1. Эксплуатация и техническое обслуживание автомобиля
2. Двигатель
2.1. Техническое обслуживание
2.2. Механическая часть (двигатель 1,6 л)
2.3. Механическая часть (двигатель 1.8 л)
2.4. Система охлаждения
2.5. Система смазки
2.6. Система питания
2.7. Система управления, топливная система и система снижения токсичности
2.7.1. Основные неисправности и их причины
2.7.2. Проверка технического состояния (Проверка частоты вращения коленвала двигателя на холостом ходу)
2.7.3. Проверка работоспособности топливного насоса
2.7.4. Система принудительной вентиляции картера
2.7.5. Система улавливания паров топлива
2.7.6. Система подачи топлива
2.7.7. Проверка системы управления двигателем с распределенным впрыском
2.7.8. Снятие, проверка и установка топливных форсунок
2.7.9. Система снижения токсичности отработавших газов
2.7.10. Снятие и установка основного глушителя
2.7.11. Проверка герметичности системы выпуска отработавших газов
2.7.12. Автомобили с каталитическим нейтрализатором в системе выпуска отработавших газов
2.7.13. Правила эксплуатации автомобилей с каталитическим нейтрализатором в системе выпуска отработавших газов
2.8. Таблицы
3. Трансмиссия
4. Ходовая часть
5. Рулевой механизм
6. Тормозная система
7. Бортовое электрооборудование
8. Кузов
9. Схемы электрооборудования
 


2.7. Система управления, топливная система и система снижения токсичности




На автомобилях применяется электронная система управления двигателем, то есть система распределенного впрыска топлива. Распределенным впрыск называется потому, что для каждого цилиндра топливо впрыскивается отдельной форсункой. Система впрыска топлива позволяет снизить токсичность отработавших газов при улучшении ездовых качеств автомобиля.
Существуют системы распределенного впрыска с обратной связью и без нее. В настоящем разделе дается только краткое описание общих принципов устройства, работы и ремонта
систем впрыска топлива.
Двигатели Хендэ имеют систему управления с обратной связью. У нее в системе выпуска устанавливается каталитический нейтрализатор и датчик концентрации кислорода, который и обеспечивает обратную связь. Датчик отслеживает концентрацию кислорода в отработавших газах, а контроллер по его сигналам поддерживает такое соотношение воздух/топливо, которое обеспечивает наиболее эффективную работу нейтрализатора.
В системе впрыска без обратной связи не устанавливаются нейтрализатор и датчик кислорода, а для регулировки концентрации СО в отработавших газах служит СО-потенциометр. В этой системе не применяется также система улавливания паров бензина.


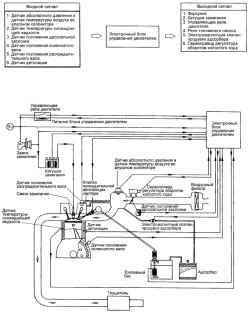
Схема системы управления двигателем 1,6 л с системой OBD-II
Рис. 2.206. Схема системы управления двигателем 1,6 л с системой OBD-II




Схема системы управления двигателем 1,8 л с системой OBD-II
Рис. 2.207. Схема системы управления двигателем 1,8 л с системой OBD-II




Схема системы управления двигателем 1,6 и 1,8 л без системы OBD-II
Рис. 2.208. Схема системы управления двигателем 1,6 и 1,8 л без системы OBD-II




Схема системы управления двигателем 1,6 и 1,8 л для этилированного бензина
Рис. 2.209. Схема системы управления двигателем 1,6 и 1,8 л для этилированного бензина




« предыдущая страница
2.6.3. Снятие, проверка и установка воздушного фильтра
^
к оглавлению
следующая страница »
2.7.1. Основные неисправности и их причины

Copyright © 2026 Все права защищены. Все торговые марки являются собственностью их владельцев.