поиск в избранное карта сайта
  Hyundai РЕМОНТ ОБСЛУЖИВАНИЕ ЭКСПЛУАТАЦИЯ АВТОМОБИЛЕЙ
Хендай Соната. Hyundai Sonata (с 2001 года выпуска)

полные технические характеристики. диагностика. электросхемы
 
Главная
 
Hyundai
Sonata
1. Общие сведения
2. Двигатель
2.1. Двигатели DOHC 2,0 и 2,4 л
2.2. Двигатели V6 2,7 л
2.3. Система смазки
2.4. Система охлаждения
2.4.1. Общие сведения
2.4.2. Охлаждающая жидкость
2.4.3. Проверка удельной плотности охлаждающей жидкости
2.4.4. Проверка герметичности системы охлаждения
2.4.5. Крышка радиатора
2.4.6. Трубки и шланги системы охлаждения
2.4.7. Датчик температуры охлаждающей жидкости
2.4.8. Водяной насос двигателей DOHC
2.4.9. Водяной насос двигателей V6
2.4.10. Радиатор
2.4.11. Двигатель вентилятора радиатора
2.4.12. Термостат
2.5. Система зажигания
2.6. Система питания
2.7. Система снижения токсичности отработавших газов
3. Трансмиссия
4. Рулевое управление
5. Ходовая часть
6. Тормозная система
7. Кузов
8. Дополнительная система безопасности
9. Системы обогрева, вентиляции и кондициони-рования воздуха
10. Электрооборудование
11. Схемы электрооборудования
 


2.4.1. Общие сведения

Двигатель автомобиля эксплуатируют в различных климатических условиях и при различных нагрузках. При этом температура охлаждающей жидкости, а следовательно, и двигателя должна регулироваться и оставаться в узком температурном диапазоне, что обеспечивает система охлаждения двигателя.

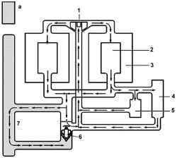
Схема циркуляции жидкости в системе охлаждения двигателя V6 2,7 л
Рис. 2.108. Схема циркуляции жидкости в системе охлаждения двигателя V6 2,7 л: а – термостат закрыт; 1 – водяной насос; 2 – головка блока цилиндров; 3 – блок цилиндров; 4 – радиатор отопителя;
5 – дроссельный узел; 6 – термостат; 7 – радиатор


Система охлаждения герметичного типа включает водяной насос, вентилятор радиатора, радиатор, расширительный бачок, термостат и радиатор отопителя, шланги и переключатели (рис. 2.108). При пуске холодного двигателя охлаждающая жидкость циркулирует вокруг блока цилиндров и головки блока цилиндров. Теплая охлаждающая жидкость проходит через радиатор отопителя к водяному насосу. Поскольку охлаждающая жидкость при нагреве расширяется, то повышается ее уровень в расширительном бачке. Поступление охлаждающей жидкости через радиатор закрыто, что обеспечивает закрытый термостат. Когда охлаждающая жидкость достигнет предопределенной температуры, термостат открывается и горячая охлаждающая жидкость проходит через шланг к радиатору, поскольку охлаждающая жидкость проходит через радиатор, происходит ее охлаждение потоком встречного воздуха.
Расширительный бачок предназначен для выпуска в атмосферу паров при давлении, выше которого наступает кавитация в зоне всасывания водяного насоса.
Вентиляторы предназначены для принудительного обдува радиатора на малых скоростях движения автомобиля. В целях экономии топлива вентилятор оснащен собственной системой управления.

« предыдущая страница
2.4. Система охлаждения
^
к оглавлению
следующая страница »
2.4.2. Охлаждающая жидкость

Copyright © 2026 Все права защищены. Все торговые марки являются собственностью их владельцев.