поиск в избранное карта сайта
  Jeep РЕМОНТ ОБСЛУЖИВАНИЕ ЭКСПЛУАТАЦИЯ АВТОМОБИЛЕЙ
Джип Гранд Чероки. Jeep Grand Cherokee (с 1993 по 1999 год выпуска)

полные технические характеристики. диагностика. электросхемы
 
Главная
 
Jeep
Grand Cherokee
1. Введение
2. Настройки и текущее обслуживание
3. Рядный шестицилиндровый двигатель
4. Двигатель V8
5. Процедуры общего и капитального ремонта двигателя
6. Системы охлаждения, отопления и кондиционирования воздуха
7. Системы питания и выпуска отработавших газов
8. Система электрооборудования двигателя
9. Системы снижения токсичности отработавших газов и управления двигателем
9.1. Общая информация
9.2. Система многопозиционного впрыска топлива (MPFI) и информационные датчики - описание
9.3. Снятие и установка электронного модуля управления (РСМ)
9.4. Описание принципа действия системы самодиагностики и процедуры считывания кодов неисправностей
9.5. Информационные датчики
9.6. Система управляемой вентиляции картера (PCV)
9.7. Система рециркуляции отработавших газов (EGR)
9.8. Система улавливания паров топлива (EVAP)
9.9. Каталитический преобразователь
10. Ручная коробка переключения передач
11. Автоматическая трансмиссия
12. Раздаточная коробка
13. Сцепление и трансмиссионная линия
14. Тормозная система
15. Подвеска и рулевое управление
16. Кузов
17. Система бортового электрооборудования
18. Органы управления и приемы эксплуатации
 


9.1. Общая информация

Во избежание загрязнения атмосферы продуктами неполного сгорания и испарениями, а также с целью поддержания на высоком уровне эффективности работы двигателя и сокращения расхода топлива современные автомобили оборудуются системами снижения токсичности отработавших газов. К их числу относятся следующие:

  • Система управляемой вентиляции картера (PCV)
  • Система улавливания паров топлива (EVAP)
  • Система рециркуляции отработавших газов (EGR)
  • Кислородный датчик (О2)
  • Каталитический преобразователь (TWC)
  • Электронный модуль управления (РСМ) с информационными датчиками

В Разделы данной Главы включены общие описания конструкции и принципа действия перечисленных систем, а также процедуры проверки их состояния и функционирования, лежащие в пределах квалификации среднестатистического механика-любителя.

Перед тем как прийти к заключению об отказе системы снижения токсичности отработавших газов тщательно проверьте исправность систем питания и зажигания. Диагностика некоторых из устройств систем снижения токсичности требует применения специального оборудования и инструментов, а также наличия опыта проведения такого рода работ. Если в ходе выполнения процедур обслуживания возникают затруднения или появляется необходимость использования специального оборудования, обращайтесь за консультацией в дилерское отделение. Наиболее распространенной причиной отказов систем снижения токсичности оказывается ослабление крепления или обрыв электропроводки и шлангов, поэтому данные проверки должны быть произведены в первую очередь (см. иллюстрации ниже).

Однако, сказанное выше вовсе не означает, что ремонт и обслуживание компонентов систем снижения токсичности представляют собой чрезвычайно трудную задачу. Вы можете собственными силами, с применением обычного набора слесарного и настроечного инструмента выполнить многие из проверок и процедур текущего обслуживания компонентов системы в домашних условиях.

Так как на первичное обслуживание систем снижения токсичности отработавших газов распространяются гарантийные обязательства фирмы-изготовителя, проконсультируйтесь об их условиях с представителем дилерского отделения по продаже автомобилей.

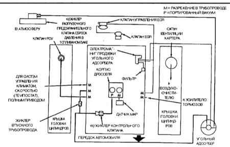
Схема соединения вакуумных компонентов системы снижения токсичности отработавших газов моделей с двигателями 4.0 л 1993 и 1994 г.г. вып.

Схема соединения вакуумных компонентов системы снижения токсичности отработавших газов моделей с двигателями 5.2 л 1993 и 1994 г.г. вып.

Схема соединения вакуумных компонентов системы снижения токсичности отработавших газов моделей с двигателями 4.0 л 1995 г. вып. (не калифорнийские модели)

Схема соединения вакуумных компонентов системы снижения токсичности отработавших газов моделей с двигателями 4.0 л 1995 г. вып. (калифорнийские модели)

Схема соединения вакуумных компонентов системы снижения токсичности отработавших газов моделей с двигателями 5.2 л 1995 г. вып.

Особое внимание следует уделять соблюдению особых мер предосторожности. Следует заметить, что иллюстрации к многим системам могут несколько отличаться от реально имеющего место на Вашем автомобиле положения вещей. Объясняются такого рода расхождения постоянно вносимыми изготовителями автомобилей модификации в рамках одной модели.

Информационный ярлык систем снижения токсичности отработавших газов (VECI) расположен в двигательном отсеке автомобиля. На ярлыке содержатся спецификационные данные и информация по настройкам. При выполнении процедур обслуживания системы в случае возникновения разночтений предпочтение всегда следует отдавать данным ярлыка VECI.

Ярлык VECI закреплен на опоре радиатора и содержит информацию по регулировке оборотов холостого хода, угла опережения зажигания, расположению узлов систем снижения токсичности, прокладке вакуумных линий и т.д.

Рядом с ярлыком VECI на всех моделях закреплена шильда со схемой соединения вакуумных компонентов системы.

« предыдущая страница
9. Системы снижения токсичности отработавших газов и управления двигателем
^
к оглавлению
следующая страница »
9.2. Система многопозиционного впрыска топлива (MPFI) и информационные датчики - описание

Copyright © 2026 Все права защищены. Все торговые марки являются собственностью их владельцев.