поиск в избранное карта сайта
  Mazda РЕМОНТ ОБСЛУЖИВАНИЕ ЭКСПЛУАТАЦИЯ АВТОМОБИЛЕЙ
Мазда 6. Mazda 6 (с 2002 года выпуска)

полные технические характеристики. диагностика. электросхемы
 
Главная
 
Mazda
6
1. Эксплуатация и техническое обслуживание автомобиля
2. Двигатель
3. Трансмиссия
4. Ходовая часть
5. Рулевой механизм
6. Тормозная система
7. Бортовое электрооборудование
8. Кузов
8.1. Общие сведения
8.1.1. Конструкция автомобиля с кузовом «седан»
8.1.2. Конструкция автомобиля с кузовом «хетчбек»
8.1.3. Каркас кузова
8.1.4. Навесные и декоративные компоненты кузова
8.1.5. Двери
8.1.6. Стеклоподъемники
8.1.7. Разборка и сборка крышки багажника
8.1.8. Снятие и установка переднего бампера
8.1.9. Разборка и сборка переднего бампера
8.1.10. Снятие и установка заднего бампера
8.1.11. Снятие и установка задней накладки
8.1.12. Снятие и установка заднего спойлера
8.1.13. Наружное зеркала заднего вида
8.1.14. Снятие и установка наружного зеркала с электроприводом
8.1.15. Разборка и сборка наружного зеркала с электроприводом
8.1.16. Обогреватель заднего стекла
8.1.17. Люк на крыше
8.1.17.1. Снятие и установка дефлектора люка
8.1.17.2. Снятие и установка стекла люка
8.1.17.3. Регулировка люка
8.1.18. Ремни безопасности
8.1.19. Сиденья
8.2. Кондиционер и отопитель
 


8.1.17. Люк на крыше





ВНИМАНИЕ
Не разрешайте пассажирам на ходу автомобиля вставать или высовывать в люк части тела или какие-либо предметы. Перед тем как закрывать вентиляционный люк, убедитесь, что проем люка свободен и никто из пассажиров не сможет защемить части своего тела. Неосмотрительное закрывание вентиляционного люка может представлять опасность.

ПРИМЕЧАНИЕ
После мойки автомобиля или после дождя удалите воду с крышки вентиляционного люка, прежде чем открывать его. Это необходимо, для того чтобы предотвратить попадание воды в салон, которая может вызвать коррозию кузова и повреждение обивки потолка.

Для того чтобы автоматически полностью приподнять крышку, нажмите на задний край клавиши выключателя «TILT» (Подъем-опускание). Если требуется остановить крышку в промежуточном положении, нажмите на любой край клавиши выключателя подъема-опускания или клавиши выключателя продольного перемещения крышки люка. Для того чтобы прикрыть крышку и привести ее в требуемое положение, нажмите на передний край любой из двух клавиш «SLIDE» или «TILT».
Для того чтобы автоматически полностью сдвинуть крышку, нажмите на задний край клавиши «SLIDE». Если требуется остановить крышку в промежуточном положении, нажмите на любой край клавиши «TILT» (Подъем-опускание) или клавиши «SLIDE» (Продольное перемещение крышки люка). Для того чтобы прикрыть крышку и привести ее в требуемое положение, нажмите на передний край любой из двух клавиш «SLIDE» или «TILT».

Люк на крыше
Рис. 8.55. Люк на крыше: 1 – дефлектор; 2 – выключатель люка; 3 – электродвигатель люка; 4 – блок люка


Монтажная схема системы электролюка
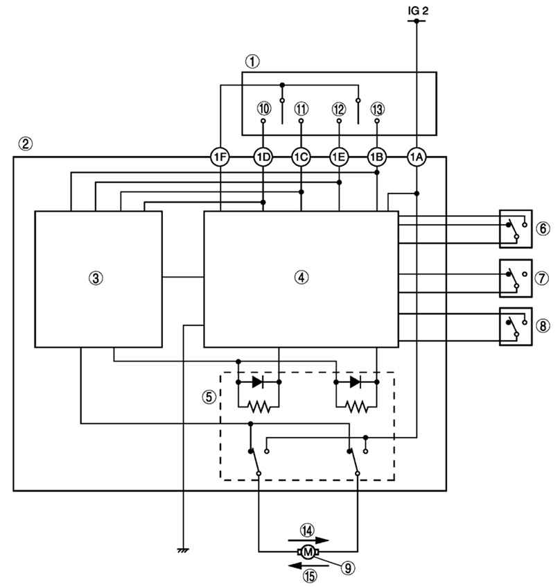
Рис. 8.56. Монтажная схема системы электролюка: 1 – выключатель люка; 2 – реле люка; 3 – цепь управления двигателя; 4 – схема обнаружения тока блокировки двигателя; 5 – реле; 6 – концевой выключатель № 1; 7 – концевой выключатель № 2; 8 – концевой выключатель № 3; 9 – электродвигатель люка; 10 – открыто; 11 – закрыто; 12 – наклон вниз; 13 – наклон вверх; 14 – открытие/наклон вниз; 15 – закрытие/наклон вверх



« предыдущая страница
8.1.16. Обогреватель заднего стекла
^
к оглавлению
следующая страница »
8.1.17.1. Снятие и установка дефлектора люка

Copyright © 2026 Все права защищены. Все торговые марки являются собственностью их владельцев.