поиск в избранное карта сайта
  Skoda РЕМОНТ ОБСЛУЖИВАНИЕ ЭКСПЛУАТАЦИЯ АВТОМОБИЛЕЙ
Шкода Октавия. Skoda Octavia (с 1996 года выпуска)

полные технические характеристики. диагностика. электросхемы
 
Главная
 
Skoda
Octavia
1. Техническое обслуживание
2. Кузов
3. Агрегат привода
3.1. Монтаж агрегата привода в кузове
3.2. Двигатели
3.2.1. Двигатель 1,6–55 кВт (АЕЕ)
3.2.2. Двигатель 1,8–92 кВт (AGN)
3.2.2.1. Основные технические данные двигателя 1,8–92 кВт
3.2.2.2. Блок двигателя (блок цилиндров) в сборе
3.2.2.3. Кривошипный механизм
3.2.2.4. Шатуны с поршнями в сборе
3.2.2.5. Головка блока цилиндров в сборе
3.2.2.6. Регулировка фазы газораспределения
3.2.2.7. Система впрыскивания, зажигания, топливная система
3.2.2.7.1. Узел управления
3.2.2.7.2. Учет нагрузки
3.2.2.7.3. Регулятор дроссельной заслонки и регулировка холостого хода
3.2.2.8. Форсунки
3.2.2.9. Зажигание и регулировка детонации
3.2.2.10. Деаэрация бака
3.2.2.11. Нейтрализация выхлопных газов
3.2.3. Двигатель 1,9 TDI–66 кВт (AGR)
4. Сцепление
5. Коробки передач
6. Топливная система
7. Система охлаждения
8. Выхлопная система
9. Ходовая часть
10. Колеса и шины
11. Тормоза
12. Электросхемы
 


3.2.2.7. Система впрыскивания, зажигания, топливная система




ОБЩИЕ СВЕДЕНИЯ

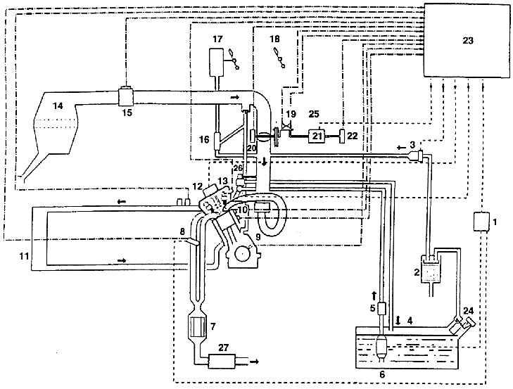
Схема регулирования и управления системами зажигания, топливной, проветривания и газовыделения двигателя 1,8–92 кВт (BOSCH MOTRONIC)

Система впрыскивания, зажигания, топливная система

1 – реле топливного насоса;
2 – бачок с активированным углем;
3 – электромагнитный клапан;
4 – топливный бак;
5 – топливный фильтр;
6 – электрический топливный насос;
7 – регулируемый катализатор выхлопных газов;
8 – кислородный зонд (лямбда);
9 – датчик оборотов;
10 – датчик детонации;
11 – радиатор;
12 – зажигание;
13 – датчик Холла;
14 – фильтр подаваемого воздуха;
15 – измеритель массы воздуха по принципу нагревательной проволоки;
16 – всасывающий струйный насос;
17 – вакуумный усилитель тормозов;
18 – педаль газа;
19 – выключатель холостого хода;
20 – потенциометр действительной величины установки дроссельной заслонки;
23 – управляющий узел;
24 – клапан деаэрации бака;
25 – система регулировки дроссельной заслонки;
26 – редукционный клапан;
27 – глушитель выхлопа

Системный обзор элементов электронного управления двигателем (1,8–92 кВт)

Система впрыскивания, зажигания, топливная система

1 – индуктивный датчик оборотов двигателя (G 28);
2 – датчик Холла (G 40);
3 – датчик количества подаваемого воздуха (G 70);
4 – лямбда-датчик (G 39);
5 – концевой выключатель оборотов  холостого хода (F 60), потенциометр  дроссельной заслонки для регулировки  холостого хода (G 88), потенциометр  дроссельной заслонки (G 69);
6 – теплочувствительный элемент поступающего воздуха (G 42);
7 – теплочувствительный элемент охлаждающей жидкости (G 62);
8 – датчик детонации (G 66);
9 – реле топливного насоса (J 17) и топливный насос (J 6);
10 – форсунки (от N 30 до N 33);
11 – катушка зажигания (N 122) со свечей зажигания 1 (N 128) и свечей зажигания 2 (N 128);
12 – электромагнитный клапан бачка с активированным углем (N 80);
13 – обогрев лямбда-зонда (Z 19);
14 – регулятор дроссельной заслонки (V 60);
15 – клапан настройки кулачковых валов (N 205);
16 – узел управления Motronic (J 220);
17 – разъем диагностики (для подключения тестера)

« предыдущая страница
3.2.2.6. Регулировка фазы газораспределения
^
к оглавлению
следующая страница »
3.2.2.7.1. Узел управления

Copyright © 2026 Все права защищены. Все торговые марки являются собственностью их владельцев.