поиск в избранное карта сайта
  Subaru РЕМОНТ ОБСЛУЖИВАНИЕ ЭКСПЛУАТАЦИЯ АВТОМОБИЛЕЙ
Субару Легаси. Subaru Legacy (с 1990 по 1998 год выпуска)

полные технические характеристики. диагностика. электросхемы
 
Главная
 
Subaru
Legacy (1990)
1. Инструкция по эксплуатации
2. Техническое обслуживание
3. Двигатели
4. Отопление, вентиляция
5. Топливная система
6. Выхлопная система
7. Системы запуска, зажигания
8. Коробки передач
9. Сцепление, валы
10. Тормозная система
11. Подвеска
12. Рулевое управление
13. Кузов
14. Электрооборудование
14.1. Электрооборудование кузова
14.2. Электросхемы
14.2.1. Система запуска
14.2.2. Система зарядки
14.2.3. Управление двигателем (1990-1994 гг.)
14.2.4. Управление двигателем (с 1995 г.)
14.2.5. Система охлаждения, отопления и кондиционирования (1990-1994 гг.)
14.2.6. Система охлаждения, отопления и кондиционирования (с 1995 г.)
14.2.7. Комбинация приборов (1990-1994 гг.)
14.2.8. Комбинация приборов (с 1995 г.)
14.2.9. Внешнее освещение
14.2.10. Внутреннее освещение
14.2.11. Система круиз-контроля (1990-1994 гг.)
14.2.12. Система круиз-контроля (с 1995 г.)
14.2.13. Стеклоподъемники
14.2.14. Центральная блокировка (США, 1990-1994 гг.)
14.2.15. Центральная блокировка (Канада, 1990-1994 гг.)
14.2.16. Центральная блокировка (с 1995 г.)
14.2.17. Подсоединение радиоприемника
14.2.18. Стеклоочистители и стеклоомыватели
14.2.19. Очиститель и омыватель заднего стекла
 


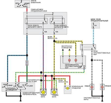
14.2.9. Внешнее освещение






« предыдущая страница
14.2.8. Комбинация приборов (с 1995 г.)
^
к оглавлению
следующая страница »
14.2.10. Внутреннее освещение

Copyright © 2026 Все права защищены. Все торговые марки являются собственностью их владельцев.