|
поиск
в избранное
карта сайта
|
| |
 |
РЕМОНТ ОБСЛУЖИВАНИЕ ЭКСПЛУАТАЦИЯ АВТОМОБИЛЕЙ Тойота Камри. Toyota Camry (с 2001 по 2005 год выпуска)
полные технические характеристики. диагностика. электросхемы
|
|
|
|
|
|
 |
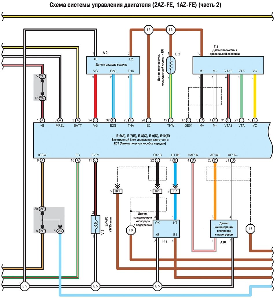
9.9. Схема системы управления двигателя (2AZ-FE, 1AZ-FE ) - часть 2
|
|
|
Copyright © 2026 Все права защищены. Все торговые марки являются собственностью их владельцев. |