поиск в избранное карта сайта
  BMW РЕМОНТ ОБСЛУЖИВАНИЕ ЭКСПЛУАТАЦИЯ АВТОМОБИЛЕЙ
БМВ Е30. BMW 3-ая серия E30 (с 1983 по 1994 год выпуска)

полные технические характеристики. диагностика. электросхемы
 
Главная
 
BMW
3-ая серия E30
1. Инструкция по эксплуатации
2. Техническое обслуживание
3. Двигатель
3.1. Ремонт двигателя без демонтажа с автомобиля
3.2. Демонтаж и капитальный ремонт двигателя
3.3. Электрооборудование двигателя
3.3.1. Введение
3.3.2. Технические данные
3.3.3. Батарея - пуск двигателя в экстренных ситуациях
3.3.4. Снятие и установка батареи
3.3.5. Силовые кабели
3.3.6. Система зажигания
3.3.7. Система заряда батареи
3.3.7.1. Введение
3.3.7.2. Проверка системы заряда батареи
3.3.7.3. Генератор
3.3.7.4. Регулятор напряжения
3.3.7.5. Щетки
3.3.8. Система пуска двигателя
3.3.9. Неисправности генератора
3.3.10. Основные неисправности электрооборудования
4. Система охлаждения
5. Отопление и вентиляция
6. Топливная система
7. Выхлопная система
8. Коробки передач
9. Сцепление
10. Тормозная система
11. Ходовая часть
12. Кузов
13. Электрооборудование
14. Полезные советы
 


3.3.7. Система заряда батареи

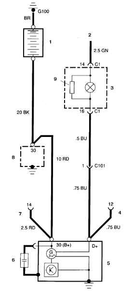
Система заряда батареи

1. Батарея

2. От замка зажигания (вывод 15)

3. Контрольная лампа заряда (на щитке приборов)

4, 7. Диагностический разъем

5. Генератор

6. Фильтрующий конденсатор (с 1986 г.)

8. Стартер

9. Резистор (со второй половины 1986 г.)
Система заряда батареи

На рассматриваемых автомобилях устанавливаются системы заряда 2 типов – Bosch и Motorola с номинальным током 65, 80 и 90 А. Регулятор напряжения смонтирован на генераторе. В системе заряда Bosch регулятор напряжения может быть снят с генератора.

Привод генератора осуществляется от ремня с клиновидным сечением. Генераторы монтируются с левой стороны двигателя независимо от модели.

Периодический уход за системой заряда сводится к уходу за батареей и проверке натяжения ремня. Периодичность осмотра – через каждве 500 км или еженедельно (в зависимости от того, что наступит раньше).

Контрольная лампа заряда/ включения зажигания на панели приборов загорается при включении зажигания и после пуска двигателя гаснет. Если лампа не гаснет после пуска двигателя, то в цепь заряда неисправна. Некоторые автомобили оборудуются вольтметром. Если вольтметр показывает очень высокое или очень низкое напряжение, то цепь заряда нуждается в проверке (см. подраздел 3.3.7.2).


Предупреждение

На автомобилях до 1986 г. загорание контрольной лампы указывает на то, что заряд батареи прекращается (лампа включена параллельно проводу цепи заряда). С 1987 г. контрольная лампа заряда включена параллельно проволочному резистору и гаснет при обрыве цепи заряда.


Меры предосторожности:

1) При соединении батареи с генератором всегда соблюдайте полярность подключения.

2) Перед ремонтом любого участка автомобиля электросваркой отсоедините провода от генератора и от полюса батареи.

3) Запрещается запускать двигатель при подключенном зарядном устройстве.

4) Запрещается отсоединять кабели от полюсов батареи или генератора на работающем двигателе.

5) Генератор присоединен прямо к батарее, поэтому при закорачивании выводов генератора, или при его перегрузке, возможно образование дуги и пожар.

6) Перед промывкой двигателя укройте генератор полиэтиленовой пленкой.


« предыдущая страница
3.3.6.8. Датчики системы зажигания
^
к оглавлению
следующая страница »
3.3.7.1. Введение

Copyright © 2026 Все права защищены. Все торговые марки являются собственностью их владельцев.