поиск в избранное карта сайта
  Hyundai РЕМОНТ ОБСЛУЖИВАНИЕ ЭКСПЛУАТАЦИЯ АВТОМОБИЛЕЙ
Хендай Акцент. Hyundai Accent (с 2000 года выпуска)

полные технические характеристики. диагностика. электросхемы
 
Главная
 
Hyundai
Accent
1. Инструкция по эксплуатации
2. Двигатель
3. Система смазки
4. Система охлаждения
5. Контроль, снижение токсичности
6. Топливная система
7. Система зажигания
8. Сцепление
9. Коробка передач
10. Оси и приводные валы
11. Подвеска
12. Рулевое управление
13. Тормозная система
14. Кузов
15. Система кондиционирования
16. Электрическое оборудование
17. Приложение
18. Электросхемы
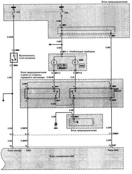
18.1. Электрическая схема ABS
18.2. Электрическая схема системы зарядки
 


18. Электросхемы



« предыдущая страница
17.8. Данные для регулировок и контроля
^
к оглавлению
следующая страница »
18.1. Электрическая схема ABS

Copyright © 2026 Все права защищены. Все торговые марки являются собственностью их владельцев.