8.4. Система рециркуляции отработавших газов (EGR) - общая информация, проверка состояния и замена компонентовОбщая информация
С целью снижения эмиссии в атмосферу окислов азота (NОХ) конструкция двигателя
предусматривает отвод части отработавших газов во впускной трубопровод через клапан
EGR. Такое подмешивание отработавших газов к воздушно-топливной смеси приводит
к снижению температуры ее сгорания. Количество подмешиваемых во впускной трубопровод
отработавших газов определяется несколькими факторами, такими как: обороты двигателя,
глубина разрежения в трубопроводе, величина противодавления в системе выпуска,
температура охлаждающей жидкости, положение дроссельной заслонки и т.п.
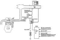
Все входящие в состав системы EGR клапаны имеют вакуумную конструкцию. Схемы прокладки
вакуумных шлангов для конкретной модели приведены на ярлыке VECI.
Проверка
Клапан EGR
| |
| 1. Снимите клапан EGR с автомобиля. Удостоверьтесь,
что свобода хода плунжера клапанной сборки не ограничена угольными
отложениями. В случае необходимости промойте клапан растворителем.
 |
2. Подсоедините к клапану ручной
вакуумный насос и создайте разрежение глубиной 508 мм рт.
ст. (67 кПа). И проверьте герметичность сборки, - разрежение
должно удерживаться.
|
Если
клапан оборудован двумя вакуумными штуцерами, проверьте
их поочередно. |
|
3. На моделях 1990 ÷ 1993 г.г. вып. при глубине разрежения
менее 46 мм рт. ст. (6 кПа) клапан должен оставаться закрытым (продувка
через него воздуха не должна представляться возможной), открывание
клапана происходит при глубине разрежения более
216 мм рт. ст. (28.7 кПа).
4. На моделях с 1994 г. вып., наоборот, при глубине разрежения менее
40 мм рт. ст. клапан должен пропускать воздух, а более 221 мм рт.
ст. - нет.
5. Неисправный клапан подлежит замене. |
|
Датчик температуры EGR (только калифорнийские модели)
| |
| 1. Датчик температуры EGR устанавливается только
на моделях, предназначенных для эксплуатации в штате Калифорния
США. Датчик отслеживает температуру пропускаемых через клапан управления
EGR отработавших газов и выдает соответствующую информацию (в виде
сигналов напряжения) на PCM. Обрыв в цепи датчика приводит к срабатыванию
соответствующей контрольной лампы.
2. Снимите датчик температуры EGR с двигателя.
 |
3. Опустите датчик в емкость
с горячей водой, туда же поместите термометр, - постарайтесь
не допустить, чтобы датчик и термометр соприкасались со стенками
сосуда. Подогревая воду, измерьте сопротивление датчика при
различных значениях температуры. Сравните результат с нормативными
требованиями (при температуре 50°С сопротивление датчика должно
составлять 60 ÷ 83 кОм, при 100°С - 11 ÷ 14
кОм). |
4. Неисправный датчик подлежит замене. |
|
Термовакуумный клапан (TVV)
| |
| 1. Предварительно промаркировав, отсоедините от
TVV вакуумный шланг.
 |
2. Подсоедините к вакуумному
шлангу клапана ручной вакуумный насос.
|
3. Создайте на TVV разрежение: при температуре менее 50°С клапан
разрежение удерживаться не должно (клапан открыт), переключение
происходит при температуре более 80°С.
4. Неисправный клапан подлежит замене. |
|
Проверка портового разрежения EGR
| |
 |
1. Отсоедините вакуумный шланг
от корпусе дросселя. Подсоедините к освободившемуся штуцеру
ручной вакуумный насос/вакуумметр.
|
2. Запустите двигатель и, медленно поднимая его обороты, следите
за показаниями прибора. На моделях 1990 ÷ 1993 глубина разрежения
должна увеличиваться пропорционально частоте вращения двигателя,
на моделях с 1994 г. вып., - оставаться неизменной.
|
|
Электромагнитный клапан EGR
Модели 1990 ÷ 1990 г.г. вып.
| |
| 1. Предварительно промаркировав, отсоедините от
электромагнитного клапана EGR помеченный желто-зелеными полосами
вакуумный шланг.
2. Отсоедините электропроводку.
 |
3. Подсоедините к освободившемуся
штуцеру на клапанной сборке ручной вакуумный насос. Создайте
разрежение и проверьте герметичность сборки при поданном на
нее напряжении без такового. В первом случае разрежение должно
надежно удерживаться, во втором - нет.
|
 |
4. Измерьте сопротивление клапана
при температуре 20°С, - номинальное значение составляет 36
÷ 44 Ом. |
5. Неисправный клапан подлежит замене. |
|
Модели с 1994 г. вып.
| |
| 1. Предварительно промаркировав, отсоедините от
электромагнитного клапана EGR помеченный желто-зелеными полосами
вакуумный шланг (в желтую полосу на моделях 2.0 л с турбонаддувом,
либо в желто-белую полосу на моделях 2.4 л).
2. Отсоедините электропроводку.
 |
3. Подсоедините к штуцеру А
ручной вакуумный насос. Создайте разрежение и проверьте герметичность
сборки при поданном на нее напряжении без такового. В первом
случае разрежение удерживаться не должно, во втором - должно. |
4. Измерьте сопротивление клапана при температуре 20°С, - номинальное
значение составляет 36 ÷ 44 Ом.
5. Неисправный клапан подлежит замене. |
|
Снятие и установка компонентов
Клапан EGR
Снятие
| |
| 1. Отсоедините отрицательный провод от батареи.
|
Если установленная на автомобиле
стереосистема оборудована охранным кодом, прежде чем отсоединять
батарею удостоверьтесь в том, что располагаете правильной
комбинацией для ввода аудиосистемы в действие! |
2. В случае необходимости снимите воздухоочиститель с впускными
воздуховодами.
3. При соответствующей комплектации (калифорнийские модели) отсоедините
электропроводку от датчика температуры EGR.
4. Предварительно промаркировав, отсоедините вакуумный шланг от
клапана EGR.
 |
5. Выверните крепежные болты
и снимите клапан.
|
6. Тщательно зачистите сопрягаемые поверхности, полностью удалив
с них все следы материала старой прокладки.
7. Проверьте свободу хода плунжера клапана, в случае необходимости
промойте сборку растворителем с целью удаления угольных отложений.
|
|
Установка
| |
| 1. Заменив уплотнительную прокладку, посадите
клапанную сборку на свое штатное место на двигателе.
2. Вверните крепежные болты и затяните их с требуемым усилием (10
÷ 15 Hм: для моделей 1.5 л, 1.6 л
и 1.8 л; 15 ÷ 22 Hм: для моделей 2.0
л; 22 Hм: для моделей 2.4 л и 3.5 л; и 11
Hм: для моделей 3.0 л).
3. Подсоедините к клапану вакуумный шланг.
4. При соответствующей комплектации подсоедините электропроводку
к датчику температуры EGR.
5. Установите сборку воздухоочистителя с воздуховодами.
6. Подсоедините отрицательный провод к батарее. |
|
Датчик температуры EGR (только калифорнийские модели)
Снятие
| |
| 1.Отсоедините отрицательный провод от батареи.
|
Если установленная
на автомобиле стереосистема оборудована охранным кодом, прежде
чем отсоединять батарею удостоверьтесь в том, что располагаете
правильной комбинацией для ввода аудиосистемы в действие! |
2. Отсоедините от датчика электропроводку.
3. Выверните датчик и снимите его с двигателя. |
|
Установка
| |
| 1. Вверните датчик на свое штатное место и затяните
его с требуемым усилием (12 Hм).
2. Подсоедините к датчику электропроводку.
3. Подсоедините отрицательный провод к батарее. |
|
Термовакуумный клапан (TVV)
Снятие
| |
| 1. Отсоедините отрицательный провод от батареи.
|
Если установленная на автомобиле
стереосистема оборудована охранным кодом, прежде чем отсоединять
батарею удостоверьтесь в том, что располагаете правильной
комбинацией для ввода аудиосистемы в действие! |
3. Отсоедините от TVV вакуумную линию.
4. При помощи гаечного ключа (постарайтесь не прикасаться ключом
к хрупким неметаллическим частям сборки) выверните клапан и снимите
его с двигателя.
5. Проверьте клапанную сборку на наличие трещин и прочих механических
повреждений. В случае необходимости произведите замену. |
|
Установка
| |
| 1. Смажьте резьбовую часть клапана герметиком,
затем вверните сборку на свое штатное место.
2. Затяните TVV с требуемым усилием (20 ÷ 40 Hм),
- постарайтесь не прикасаться ключом к хрупким неметаллическим частям
сборки.
3. Подсоедините к TVV вакуумный шланг.
4. Подсоедините отрицательный провод к батарее. |
|
Электромагнитный клапан EGR
Снятие
| |
| 1. Отсоедините отрицательный провод от батареи.
|
Если установленная на автомобиле
стереосистема оборудована охранным кодом, прежде чем отсоединять
батарею удостоверьтесь в том, что располагаете правильной
комбинацией для ввода аудиосистемы в действие! |
 |
2. Промаркируйте и отсоедините
от клапана вакуумные шланги.
|
 |
3. Отсоедините от клапана электропроводку.
|
 |
4. Снимите электромагнитный
клапан с опорного кронштейна. В случае необходимости произведите
замену. |
|
|
Установка
| |
| 1. Закрепите клапан на опорном кронштейне.
2. Подсоедините электропроводку.
3. Подсоедините вакуумные шланги (следите за маркировкой).
4. Подсоедините отрицательный провод к батарее. |
|
|