поиск в избранное карта сайта
  Mitsubishi РЕМОНТ ОБСЛУЖИВАНИЕ ЭКСПЛУАТАЦИЯ АВТОМОБИЛЕЙ
Мицубиси Паджеро. Mitsubishi Pajero (с 1982 по 1998 год выпуска)

полные технические характеристики. диагностика. электросхемы
 
Главная
 
Mitsubishi
Pajero
1. Инструкция по эксплуатации
2. Техническое обслуживание
3. Двигатели
4. Система охлаждения
5. Система смазки
6. Система питания
6.1. Введение
6.2. Удаление воздуха из системы питания
6.3. Удаление воды из топливного фильтра
6.4. Замена фильтрующего элемента топливного фильтра
6.5. Снятие и установка ТНВД
6.6. Регулировка холостого хода
6.7. Проверка системы предпускового подогрева двигателя 4D56Т
6.8. Проверка блока управления предпусковым подогревом
6.9. Проверка реле включения пусковых свечей
6.10. Снятие и установка турбокомпрессора
6.11. Проверка давления наддува
6.12. Воздухо-воздушный охладитель
7. Система выпуска
8. Топливная система
9. Ходовая часть
10. Подвеска и рулевое управление
11. Тормозная система
12. Кузов
13. Электрооборудование
14. Электросхемы
 


6.7. Проверка системы предпускового подогрева двигателя 4D56Т

ОБЩИЕ СВЕДЕНИЯ

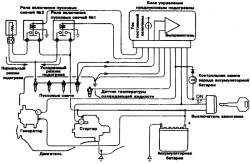
Электрическая схема системы ускоренного предпускового подогрева двигателя 1D56T
6.7. Проверка системы предпускового подогрева двигателя 4D56Т

ПОРЯДОК ВЫПОЛНЕНИЯ
1. Убедитесь, что напряжение в аккумуляторной батарее находится в пределах 11–13 В.
2. Убедитесь, что температура охлаждающей жидкости не выше 20° С.

Предупреждение
При более высокой температуре охлаждающей жидкости отсоедините колодку от датчика температуры охлаждающей жидкости.

3. Измерьте электрическое сопротивление между электродом и корпусом ("массой") пусковой свечи.
4. Сопротивление должно находиться в пределах 0,05–0,07 Ом при окружающей температуре 5–35° С.

Предупреждение
Измеренное сопротивление одной пусковой свечи эквивалентно параллельному сопротивлению всех четырех пусковых свечей.

6.7. Проверка системы предпускового подогрева двигателя 4D56Т

5. Измерьте сопротивление между выводом "G" реле выключения пусковых свечей (1, 2) и электродом пусковой свечи.
6. Сопротивление должно находиться в пределах 0,14–0,16 Ом.

Предупреждение
Перед измерением сопротивления убедитесь, что к выводу "G" реле не подведено напряжение аккумуляторной батареи.

7. Присоедините вольтметр к электроду пусковой свечи и корпусу пусковой свечи и измерьте напряжение сразу после установки ключа зажигания в положение "ON" (включен предпусковой подогрев) без включения стартера.
8. Примерно через 2–4 с напряжение должно установиться в пределах 9–11 В.

Предупреждение
Время, необходимое для снижения напряжения, меняется в зависимости от температуры пусковых свечей и подводимого напряжения.

9. Измерьте напряжение во время пуска двигателя, которое должно быть не менее 4 В.
10. Запустите двигатель и измерьте напряжение во время прогрева двигателя, которое должно быть в пределах 5–8 В.
11. Когда охлаждающая жидкость прогреется до температуры 30° С и более или если с момента пуска двигателя прошло 30 с, напряжение должно снизиться до 0 В.

« предыдущая страница
6.6. Регулировка холостого хода
^
к оглавлению
следующая страница »
6.8. Проверка блока управления предпусковым подогревом

Copyright © 2026 Все права защищены. Все торговые марки являются собственностью их владельцев.