поиск в избранное карта сайта
  Hyundai РЕМОНТ ОБСЛУЖИВАНИЕ ЭКСПЛУАТАЦИЯ АВТОМОБИЛЕЙ
Хендай Элантра. Hyundai Elantra (с 2000 по 2004 год выпуска)

полные технические характеристики. диагностика. электросхемы
 
Главная
 
Hyundai
Elantra
1. Бензиновые двигатели 1,6, 1,8 и 2,0 л
2. Дизельный двигатель 2,0 л
3. Система смазки
4. Система охлаждения
5. Топливная система
6. Системы контроля и снижения токсичности отработавших газов
7. Система зажигания
8. Система предварительного подогрева дизельного двигателя
9. Сцепление
10. Механическая коробка передач
11. Автоматическая коробка передач
12. Приводные валы, передняя и задняя оси
13. Подвеска
14. Рулевое управление
15. Тормозная система
16. Кузов
17. Система кондиционирования воздуха
18. Электрическое оборудование
19. Электрические схемы
 


19. Электрические схемы

Электрическая схема системы запуска

Электрическая схема системы зажигания двигателей 1,6 л

Электрическая схема системы зажигания двигателей 1,8 и 2,0 л

Электрическая схема антиблокировочной тормозной системы

Электрическая схема антиблокировочной тормозной системы (продолжение)

Электрическая схема антиблокировочной тормозной системы (продолжение)

Электрическая схема вентилятора и управления системой кондиционирования воздуха (ручное управление)

Электрическая схема вентилятора и управления системой кондиционирования воздуха (ручное управление) (продолжение)

Электрическая схема вентилятора и управления системой кондиционирования воздуха (ручное управление) (продолжение)

Электрическая схема вентилятора и управления системой кондиционирования воздуха (ручное управление) (продолжение)

Электрическая схема вентилятора и управления системой кондиционирования воздуха (автоматическое управление)

Электрическая схема вентилятора и управления системой кондиционирования воздуха (автоматическое управление) (продолжение)

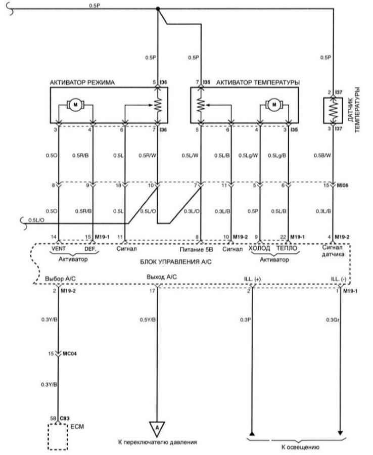
Электрическая схема вентилятора и управления системой кондиционирования воздуха (автоматическое управление) (продолжение)

Электрическая схема вентилятора и управления системой кондиционирования воздуха (автоматическое управление) (продолжение)

Электрическая схема подушек безопасности

Электрическая схема подушек безопасности (продолжение)


« предыдущая страница
18.35. Основные данные для регулировок и контроля
^
к оглавлению
 

Copyright © 2026 Все права защищены. Все торговые марки являются собственностью их владельцев.