поиск в избранное карта сайта
  Mitsubishi РЕМОНТ ОБСЛУЖИВАНИЕ ЭКСПЛУАТАЦИЯ АВТОМОБИЛЕЙ
Мицубиси Аутлендер. Mitsubishi Outlander (с 2003 года выпуска)

полные технические характеристики. диагностика. электросхемы
 
Главная
 
Mitsubishi
Outlander
1. Эксплуатация и техническое обслуживание автомобиля
2. Двигатель
3. Трансмиссия
4. Ходовая часть
5. Рулевой механизм
6. Тормозная система
7. Бортовое электрооборудование
7.1. Общие сведения
7.2. Система электроснабжения
7.2.1. Общие сведения
7.2.2. Проверка падения напряжения на проводе, соединяющим токовый вывод генератора с аккумуляторной батареей
7.2.3. Проверка тока отдачи генератора
7.2.4. Проверка регулируемого напряжения
7.2.5. Снятие осцилограмм напряжения с использованием осцилографа
7.2.6. Снятие и установка генератора
7.3. Система электропуска
7.4. Система зажигания
7.5. Система освещения
7.6. Отопитель, кондиционер и система вентиляции
8. Кузов
9. Приложение
10. Схемы электрооборудования
 


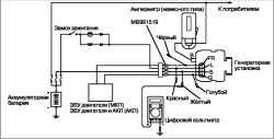
7.2.2. Проверка падения напряжения на проводе, соединяющим токовый вывод генератора с аккумуляторной батареей

Проверка падения напряжения на проводе, соединяющим токовый вывод генератора с аккумуляторной батареей

Этот тест проводится для определения состояния соединительного провода между выводом «В» генератора и положительной клеммой аккумуляторной батареи (включая плавкую вставку).
Перед выполнением данного теста проверьте следующее.
– Крепления генератора
– Натяжение приводного ремня.
– Плавкую вставку.
– Наличие посторонних шумов, исходящих от генератора при работе двигателя.
Поверните ключ замка зажигания в положение «LOCK» («ВЫКЛЮЧЕНО»).
Отсоедините отрицательный провод от аккумуляторной батареи.
Подсоедините навесной амперметр постоянного тока с диапазоном измерений 0-120 А к проводу между выводом «В» генератора и аккумуляторной батареей.

ВНИМАНИЕ
Подсоединение обычного амперметра в разрыв цепи возможно в том случае, если не нарушится электрический контакт между выводом «В» генератора и токовым проводом.

Подключите цифровой вольтметр между выводом «В» генератора и положительным выводом аккумуляторной батареи. [Подсоедините положительный измерительный провод вольтметра к выводу «В» генератора, а отрицательный измерительный провод – к положительному выводу аккумуляторной батареи.
Подсоедините отрицательный провод к аккумуляторной батарее.
Подсоедините тахометр или диагностический прибор MUT-II/III.
Во время проведения теста капот автомобиля должен быть открыт.
Запустите двигатель.
При частоте вращения 2500 мин-1 включите фары и прочие световые приборы. Добейтесь того, чтобы значение тока, измеряемое амперметром, составляло немногим более 30 А.
Плавно снижайте частоту вращения двигателя до тех пор, пока сила тока не окажется равной 30 А. Снимите показания вольтметра.
Предельное допускаемое значение: не более 0,3 В.

ВНИМАНИЕ
Если значение тока отдачи генератора велико и не удаётся понизить его до 30 А, то установите значение тока 40 А. Снимите показания вольтметра. При токе 40 А предельное допускаемое значение падения напряжения составляет 0,4 В.

Если значение падения напряжения превышает указанные значения, то токовый провод генератора неисправен. В этом случае необходимо проверить состояние токового провода генератора от вывода «В» до положительной клеммы аккумуляторной батареи (включая плавкую вставку).
Если наконечники провода не сильно затянуты или заметны следы оплавления изоляции, то следует произвести восстановительный ремонт и повторить проверку.
После проверки отпустите педаль акселератора.
Выключите все световые приборы.
Выключите зажигание.
Отсоедините тахометр или диагностический прибор MUT-II/III.
Отсоедините отрицательный провод от аккумуляторной батареи.
Отсоедините амперметр и вольтметр.
Подсоедините отрицательный провод к аккумуляторной батарее.

« предыдущая страница
7.2.1. Общие сведения
^
к оглавлению
следующая страница »
7.2.3. Проверка тока отдачи генератора

Copyright © 2026 Все права защищены. Все торговые марки являются собственностью их владельцев.