поиск в избранное карта сайта
  Honda РЕМОНТ ОБСЛУЖИВАНИЕ ЭКСПЛУАТАЦИЯ АВТОМОБИЛЕЙ
Хонда Цивик, Акура Интегра. Honda Civic / Acura Integra (с 1994 года выпуска)

полные технические характеристики. диагностика. электросхемы
 
Главная
 
Honda
Civic / Acura Integra
1. Введение
2. Инструкция по эксплуатации
3. Текущее обслуживание
4. Двигатель
5. Системы охлаждения и отопления
6. Системы питания и выпуска
7. Электрооборудование двигателя
8. Системы управления двигателем
9. Коробка переключения передач
10. Cцепление и приводные валы
11. Тормозная система
12. Подвеска и рулевое управление
13. Кузов
14. Бортовое электрооборудование
14.1. Общая информация и меры предосторожности
14.2. Поиск причин отказов электрооборудования
14.3. Предохранители - общая информация
14.4. Прерыватели цепи
14.5. Реле - общая информация и проверка исправности функционирования
14.6. Проверка исправности функционирования и замена прерывателя указателей поворотов / аварийной сигнализации
14.7. Проверка исправности функционирования и замена подрулевых переключателей
14.8. Проверка исправности функционирования и замена выключателя зажигания и замка блокировки рулевой колонки
14.9. Проверка исправности функционирования и замена выключателей панели приборов
14.10. Проверка исправности функционирования измерителей комбинации приборов
14.11. Снятие и установка комбинации приборов
14.12. Снятие и установка радиоприемника и громкоговорителей
14.13. Снятие и установка антенны радиоприемника
14.14. Замена ламп головных фар
14.15. Регулировка направления оптических осей головных фар
14.16. Замена блок-фар
14.17. Замена ламп
14.18. Ходовые огни светлого времени суток (DRL)
14.19. Проверка исправности функционирования и замена электромотора привода стеклоочистителей
14.20. Проверка исправности функционирования и замена рожка клаксона
14.21. Проверка исправности функционирования и восстановительный ремонт обогревателя заднего стекла
14.22. Система управления скоростью (темпостат) - общие сведения и проверка исправности функционирования
14.23. Электропривод стеклоподъемников - общие сведения и проверка исправности функционирования
14.24. Единый замок - общие сведения и проверка исправности функционирования
14.25. Электропривод наружных зеркал заднего вида - общие сведения и проверка исправности функционирования
14.26. Подушки безопасности - общая информация
14.27. Схемы электрических соединений - общая информация
14.27.1. Цепи распределения мощности
14.27.2. Соединения массы
14.27.3. Цепи управления двигателя
14.27.4. Цепи данных процессора
14.27.5. Система запуска
14.27.6. Блокировка переключения передач
14.27.7. Система заряда
14.27.8. Цепи вентилятора системы охлаждения
14.27.9. Приборная доска
14.27.10. Внешние осветительные приборы
14.27.11. Предупредительная система
14.27.12. Фары
14.27.13. Фонари заднего хода
14.27.14. Внутренние осветительные приборы
14.27.15. Обогреватель стекол
14.27.16. Клаксон
14.27.17. Электропривод дверных замков
14.27.18. Электропривод установки зеркал
14.27.19. Отопитель салона
14.27.20. Привод панели люка крыши
14.27.21. Системы дополнительной безопасности (SRS)
14.27.22. Электропривод стеклоподъемников
14.27.23. Система ABS
14.27.24. Система управления скоростью (темпостат)
14.27.25. Вентилятор радиатора, отопитель и кондиционер воздуха
14.27.26. Противоугонная сигнализация
14.27.27. Очистители и омыватели стекол и фар
 


14.27.27. Очистители и омыватели стекол и фар

Передние очистители и омыватели ветрового стекла и линз фар, 1994, 1995

Передние очистители и омыватели ветрового стекла и линз фар, 1996 – 1998

Задние очистители и омыватели, 1994, 1995

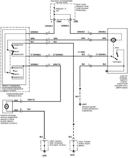
Задние очистители и омыватели, 1996 – 1998


« предыдущая страница
14.27.26. Противоугонная сигнализация
^
к оглавлению
 

Copyright © 2026 Все права защищены. Все торговые марки являются собственностью их владельцев.