поиск в избранное карта сайта
  Hyundai РЕМОНТ ОБСЛУЖИВАНИЕ ЭКСПЛУАТАЦИЯ АВТОМОБИЛЕЙ
Хендай Элантра. Hyundai Elantra (с 2000 по 2004 год выпуска)

полные технические характеристики. диагностика. электросхемы
 
Главная
 
Hyundai
Elantra
1. Бензиновые двигатели 1,6, 1,8 и 2,0 л
2. Дизельный двигатель 2,0 л
3. Система смазки
4. Система охлаждения
5. Топливная система
6. Системы контроля и снижения токсичности отработавших газов
6.1. Система вентиляции картера (PCV)
6.2. Клапан вентиляции картера
6.3. Система улавливания паров топлива
6.4. Канистра с активированным углем
6.5. Электромагнитный клапан очистки канистры
6.6. Крышка топливоналивной горловины
6.7. Система выпуска отработавших газов автомобилей с каталитическим нейтрализатором
6.8. Система впрыска топлива MFI
6.9. Поиск и устранение неисправностей
7. Система зажигания
8. Система предварительного подогрева дизельного двигателя
9. Сцепление
10. Механическая коробка передач
11. Автоматическая коробка передач
12. Приводные валы, передняя и задняя оси
13. Подвеска
14. Рулевое управление
15. Тормозная система
16. Кузов
17. Система кондиционирования воздуха
18. Электрическое оборудование
19. Электрические схемы
 


6.3. Система улавливания паров топлива

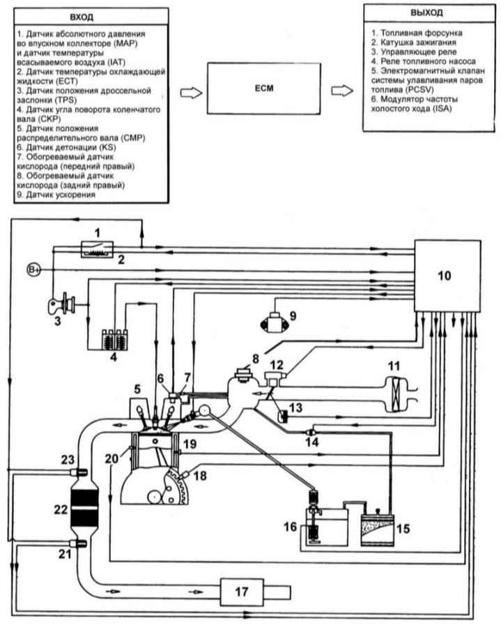
Схема системы улавливания паров топлива

Схема системы контроля и снижения токсичности отработавших газов и улавливания паров топлива двигателя 1,6 л с системой бортовой диагностики

1 – реле управления
2 – усилитель ЕСМ
3 – замок зажигания
4 – катушка зажигания
5 – свеча зажигания
6 – датчик положения распределительного вала
7 – клапан вентиляции картера
8 – измеритель расхода и датчик температуры воздуха
9 – датчик ускорения
10 – ЕСМ
11 – воздушный фильтр
12 – клапан системы управления частотой вращения холостого хода

13 – датчик положения дроссельной заслонки
14 – клапан очистки канистры с активированным углем
15 – канистра с активированным углем
16 – топливный бак
17 – глушитель
18 – датчик угла поворота коленчатого вала
19 – датчик детонации
20 – датчик температуры охлаждающей жидкости
21 – датчик кислорода
22 – каталитический нейтрализатор
23 – датчик кислорода

Схема системы контроля и снижения токсичности отработавших газов и улавливания паров топлива двигателей 1,6/ 1,8/ 2,0 л (этилированное топливо)

1 – реле управления
2 – усилитель ЕСМ
3 – замок зажигания
4 – катушка зажигания
5 – свеча зажигания
6 – датчик положения распределительного вала
7 – клапан вентиляции картера
8 – измеритель расхода и датчик температуры воздуха
9 – ЕСМ
10 – клапан системы управления частотой вращения холостого хода
11 – воздушный фильтр

12 – датчик положения дроссельной заслонки
13 – клапан очистки канистры с активированным углем
14 – канистра с активированным углем
15 – топливный бак
16 – глушитель
17 – датчик угла поворота коленчатого вала
18 – датчик детонации
19 – датчик температуры охлаждающей жидкости

Система улавливания паров топлива предотвращает испарение паров топлива в атмосферу из топливного бака, в результате чего предотвращается образование фотохимического смога.

Пары топлива аккумулируются в канистре с активированным углем. При работе двигателя электронный блок управления открывает клапан, и пары топлива поступают в двигатель, где и происходит их сгорание.
Контрольный клапан используется для управления давлением паров топлива в топливном баке.

Проверка

 ПОРЯДОК ВЫПОЛНЕНИЯ

  1. Отсоедините вакуумный шланг от дроссельного узла и вместо него подсоедините вакуумный насос с вакуумным шлангом.
  2. Проверьте следующие параметры на холодном двигателе при температуре охлаждающей жидкости менее 60°C и на горячем двигателе при температуре охлаждающей жидкости более 80°C.

Холодный двигатель

Эксплуатационный режим работы двигателя
Разрежение
Результат
Холостой ход
50 кПа
Вакуум поддерживается
3000 мин –1

Горячий двигатель

Эксплуатационный режим работы двигателя
Разрежение
Результат
Холостой ход
50 кПа
Вакуум поддерживается
В течение 3 мин после увеличения частоты вращения до 3000мин –1
Попытка изменения разрежфения
Вакуум отсутствует
Через 3 мин после увеличения частоты вращения до 3000мин –1
50 кПа
Вакуум поддерживается кратковременно, после чего отсутствует

« предыдущая страница
6.2. Клапан вентиляции картера
^
к оглавлению
следующая страница »
6.4. Канистра с активированным углем

Copyright © 2026 Все права защищены. Все торговые марки являются собственностью их владельцев.