поиск в избранное карта сайта
  Mazda РЕМОНТ ОБСЛУЖИВАНИЕ ЭКСПЛУАТАЦИЯ АВТОМОБИЛЕЙ
Мазда 323. Mazda 323 (с 1985 года выпуска)

полные технические характеристики. диагностика. электросхемы
 
Главная
 
Mazda
323
1. Введение
2. Бензиновые двигатели
3. Система смазки двигателя
4. Система охлаждения двигателя
5. Система зажигания
6. Система питания, карбюратор, система впрыска топлива
7. Дизельный двигатель
8. Система выпуска отработавших газов
9. Сцепление
10. Ручная коробка передач
11. Автоматическая коробка передач
12. Подвеска и система рулевого управления
13. Тормозная система
14. Колеса и шины, кузов, окраска автомобиля, уход за автомобилем
15. Система электрооборудования
16. Отопитель, система освещения, приборы
17. Органы управления и приемы эксплуатации
18. Электрические схемы
18.1. Правила обращения с электрическими схемами
18.2. Расположение штекеров центральной электрики
18.3. Построение электрических схем
18.4. Расположение реле
18.5. Модель 1987 г. вып.
18.6. Модель 1991 г. вып.
18.6.1. Инжекторный двигатель. План прокладки кабелей
18.6.2. Дизельный двигатель. План прокладки кабелей
18.6.3. Инжекторный двигатель. Стартер
18.6.4. Дизельный двигатель. Стартер
18.6.5. Зарядная система
18.6.6. Стеклоочиститель и стеклоомыватель. Очиститель фар
18.6.7. Инжекторный двигатель. Управление двигателя
18.6.8. Дизельный двигатель. Управление двигателя
18.6.9. Фары. Регулировка дальности освещения
18.6.10. Передние боковые фонари. Задние габаритные огни. Фонари освещения номерного знака
18.6.11. Задние противотуманные фанари
18.6.12. Сигналы поворота и аварийная сигнализация
18.6.13. Стоп-сигналы
18.6.14. Звуковой сигнал. Фонари заднего хода
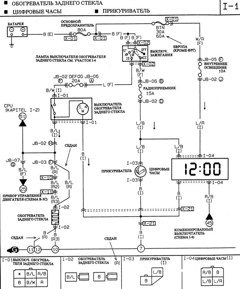
18.6.15. Обогреватель заднего стекла. Цифровые часы. Прикуриватель
18.6.16. Электрические наружные зеркала
 


18.6.15. Обогреватель заднего стекла. Цифровые часы. Прикуриватель


« предыдущая страница
18.6.14. Звуковой сигнал. Фонари заднего хода
^
к оглавлению
следующая страница »
18.6.16. Электрические наружные зеркала

Copyright © 2026 Все права защищены. Все торговые марки являются собственностью их владельцев.