поиск в избранное карта сайта
  Mercedes-Benz РЕМОНТ ОБСЛУЖИВАНИЕ ЭКСПЛУАТАЦИЯ АВТОМОБИЛЕЙ
Мерседес-Бенц 163. Mercedes-Benz M-класса (W163, с 1997 года выпуска)

полные технические характеристики. диагностика. электросхемы
 
Главная
 
Mercedes-Benz
M-класса (W163)
1. Введение
2. Органы управления и приемы безопасной эксплуатации
3. Текущий уход и обслуживание
4. Двигатель
5. Системы охлаждения, отопления и воздушного кондиционера
6. Системы питания и выпуска отработавших газов
7. Системы электрооборудования двигателя
8. Ручная коробка переключения передач
9. Автоматичеcкая трансмиссия
10. Трансмиссионная линия
11. Тормозная и вспомогательные системы
12. Подвеска и рулевое управление
13. Кузов
14. Бортовое электрооборудование
14.1. Общая информация и меры предосторожности
14.2. Поиск причин отказов электрооборудования
14.3. Предохранители - общая информация
14.4. Прерыватели цепи - общая информация
14.5. Реле - общая информация и проверка исправности функционирования
14.6. Цифровая шина данных CAN
14.7. Монтажные блоки, элементы систем управления
14.8. Панель приборов, переключатели, путевой компьютер
14.9. Приводные электромоторы
14.10. Сигнальные и осветительные приборы, датчики дождя и температуры наружного воздуха
14.11. Системы дополнительной безопасности (SRS)
14.12. Аудиосистема
14.13. Схемы электрических соединений
14.13.1. Система кондиционирования воздуха с ручным управлением и модулем управления вентилятором системы охлаждения (ML 430)
14.13.2. Система кондиционирования воздуха с ручным управлением и без модуля управления вентилятором системы охлаждения (ML 430)
14.13.3. Система антиблокировки тормозов (ABS) (ML 430)
14.13.4. Система усиления тормозов (ML 430)
14.13.5. Вентилятор системы охлаждения (ML 430)
14.13.6. Противоугонная система с дополнительной сиреной (ML 430)
14.13.7. Противоугонная система без дополнительной сирены (ML 430)
14.13.8. Модуль общей активности (AAM) (ML 430)
14.13.9. Модуль расширенной активности (EAM) (ML 430)
14.13.10. Линии данных процессора (ML 430)
14.13.11. Темпостат (ML 430)
14.13.12. Обогрев стекол (ML 430)
14.13.13. Система управления двигателем (ML 430)
14.13.14. Система управления двигателем (ML 320)
14.13.15. Система управления двигателем (ML 500)
14.13.16. Огни заднего хода (ML 430)
14.13.17. Путевой компьютер (ML 430)
14.13.18. Обогрев водительского сиденья (ML 430)
14.13.19. Наружное освещение (ML 430)
14.13.20. Регулировка фар (ML 430)
14.13.21. Клаксон (ML 430)
14.13.22. Фары (ксенон) (ML 430)
14.13.23. Фары (не ксенон) (ML 430)
14.13.24. Комбинация приборов (ML 430)
14.13.25. Освещение салона при открывании дверей (ML 430)
14.13.26. Подсветка приборов (ML 430)
14.13.27. Регулировка водительского сиденья (с функцией памяти) (ML 430)
14.13.28. Регулировка переднего пассажирского сиденья (с функцией памяти) (ML 430)
14.13.29. Распределение мощности (ML 430)
14.13.30. Электропривод дверных замков (ML 430)
14.13.31. Электропривод дверных зеркал заднего вида (ML 430)
14.13.32. Электропривод водительского сиденья (ML 430)
14.13.33. Обогрев переднего пассажирского сиденья (ML 430)
14.13.34. Электропривод переднего пассажирского сиденья (ML 430)
14.13.35. Электропривод двух-панельного верхнего люка (ML 430)
14.13.36. Электропривод одно-панельного верхнего люка (ML 430)
14.13.37. Электропривод стеклоподъемников (ML 430)
14.13.38. Электропривод задних форточек (ML 430)
14.13.39. Система заряда (ML 430)
14.13.40. Фароомыватели (ML 430)
14.13.41. Радио (базовая комплектация, с системой аварийного вызова) (ML 430)
14.13.42. Радио (базовая комплектация, без системы аварийного вызова) (ML 430)
14.13.43. Радио (улучшенная комплектация, с системой аварийного вызова) (ML 430)
14.13.44. Радио (улучшенная комплектация, без системы аварийного вызова) (ML 430)
14.13.45. Блокировка переключений АТ (ML 430)
14.13.46. Система запуска (ML 430)
14.13.47. Полный привод (4WD) (ML 430)
14.13.48. Система дополнительной безопасности (SRS)(с функцией памяти положения сидений) (ML 430)
14.13.49. Система дополнительной безопасности (SRS)(без функции памяти положения сидений) (ML 430)
14.13.50. Автоматическая трансмиссия (АТ) (ML 430)
14.13.51. Очистители / омыватели ветрового стекла (ML 430)
14.13.52. Очистители / омыватели заднего стекла (ML 430)
 


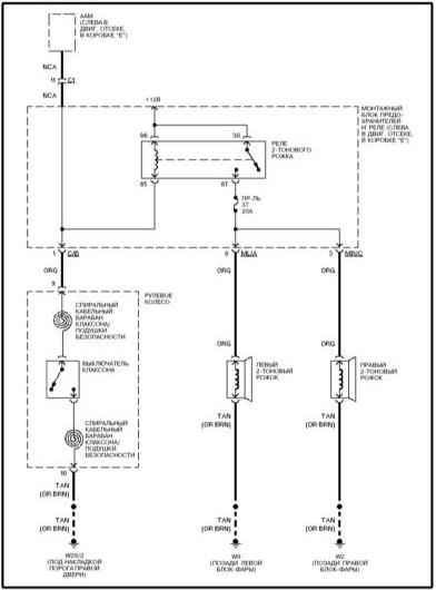
14.13.21. Клаксон (ML 430)


« предыдущая страница
14.13.20. Регулировка фар (ML 430)
^
к оглавлению
следующая страница »
14.13.22. Фары (ксенон) (ML 430)

Copyright © 2026 Все права защищены. Все торговые марки являются собственностью их владельцев.