|
|
 |
11.6. Система антиблокировки тормозов (ABS) - общая информация, принцип функционирования
Схема расположения компонентов ABS и смежных систем
Функционирование гидромодулятора ABS в режиме нормального торможения
при пассивной ABS (на примере контура одного колеса)
Функционирование гидромодулятора ABS в режиме снижения давления (на
примере контура одного колеса)
Функционирование гидромодулятора ABS в режиме удержания давления (на
примере контура одного колеса)
Функционирование гидромодулятора ABS в режиме повышения давления (на
примере контура одного колеса)
Конструкция и принцип функционирования колесного датчика
На оборудованных тормозной системой обычного типа транспортных средствах, резкое
выжимание педали ножного тормоза приводит к блокировке колес. При этом нарушается
сцепление протектора с дорожным покрытием, и автомобиль может пойти юзом, теряя
управляемость. Система антиблокировки тормозов (ABS) предотвращает преждевременную
блокировку колес, непрерывно управляя скоростью их вращения во время торможения
за счет модуляций давления гидравлической жидкости в каждом из тормозных механизмов.
Выход ABS из строя приводит к активации аварийного режима, при котором обеспечивается
нормальное функционирование обычной тормозной системы, - на приборном щитке автомобиля
загорается соответствующая контрольная лампа.
Схема расположения компонентов ABS и смежных систем представлена на иллюстрации.
Блок управления/гидромодулятор
В стандартную комплектацию всех моделей Legacy/Outback входит ABS типа 5.3i, в
которой гидромодулятор, блок управления ABS, реле клапанов и электромотора с целью
упрощения обслуживания и снижения веса объединены в единую сборку, именуемую сборкой
модуля управления/гидромодулятора. Блок управления ABS отслеживает скорость вращения
каждого из колес автомобиля, ориентируясь на поступающие сигналы от колесных датчиков.
Когда при аварийном торможении какое-либо из колес начинает преждевременно блокироваться,
модуль управления выдает команду на активацию помещенного внутрь гидравлического
модулятора электромагнитного клапана, который, срабатывая, открывает соответствующий
участок тормозного контура, выпуская из него в резервуар часть гидравлической
жидкости и, соответственно, снижая рабочее давление.
|
В системе типа 5.3i давление
в каждом из передних колес автомобиля контролируется и регулируется индивидуально,
блокировка же любого из задних колес приводит к равномерному снижению
тормозного давления в контурах обоих задних тормозных механизмов.
|
Как только скорости вращения колес уравниваются, клапан вновь закрывается, и давление
продолжает подниматься. Цикл длится доли секунды на каждом из колес и повторяется
до тех пор, пока торможение не будет завершено. Конструкция системы позволяет
корректировать давление в гидравлических контурах каждого из четырех колес. В
действительности схема функционирования ABS намного сложнее, чем это может показаться,
поэтому составители настоящего Руководства не рекомендуют владельцам автомобилей
производить попытки самостоятельного выполнения ремонта системы. В случае возникновения
неполадок разумнее всего будет обратиться к специалистам автосервиса.
Клапанное реле исполняет роль силового переключателя обмоток электромагнитных
клапанов и реле электромотора. Срабатывание реле происходит по команде блока управления.
Реле электромотора обеспечивает управление функционированием гидравлического насоса.
Принцип функционирования гидромодулятора
Цикл функционирования гидромодулятора состоит из четырех рабочих режимов: одного
пассивного, - режим нормального торможения (ABS не активирована), - и трех активных
режимов: режим повышения давления, режим удержания давления и режим снижения давления.
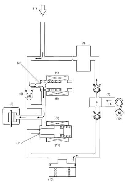
Режим нормального торможения (ABS не активирована)
В режиме нормального торможения оба (впускной и выпускной) электромагнитные клапаны
модулятора деактивированы, т.е. входной порт впускного клапана открыт, выходной
порт выпускного клапана закрыт и развиваемый в ГТЦ напор гидравлической жидкости
полностью передается на колесный цилиндр.
Режим снижения давления (ABS активирована)
Оба (впускной и выпускной) электромагнитных клапана активированы (входной порт
закрыт, выходной открыт). В данном состоянии колесный цилиндр изолирован от ГТЦ,
но подключен к резервуару и тормозная жидкость может свободно перетекать в последний,
что сопровождается сбросом гидравлического давления и снижением тормозного усилия.
Скапливающаяся в резервуаре жидкость перекачивается насосом обратно в главный
цилиндр. На продолжении всего цикла данной фазы насос продолжает функционировать.
Режим удержания давления (ABS активирована)
Впускной электромагнитный клапан активирован и его входной порт закрыт. Выпускной
клапан деактивирован, - его выпускной порт также закрыт. Все каналы, соединяющие
колесный цилиндр с ГТЦ и резервуаром перекрыты. В результате давление удерживается
в колесном цилиндре.
На продолжении всего цикла данной фазы насос продолжает функционировать.
Режим повышения давления (ABS активирована)
Оба (впускной и выпускной) электромагнитных клапана деактивированы (входной порт
впускного клапана открыт, выходной порт выпускного клапана закрыт). В данном состоянии
нагнетаемое ГТЦ рабочее давление подается в колесный цилиндр способствует повышению
тормозного усилия.
На продолжении всего цикла данной фазы насос продолжает функционировать.
Колесные датчики и их роторы
ABS электрическим способом осуществляет управление давлением в тормозных механизмах
всех колес автомобиля, предотвращая преждевременную блокировку последних при резком
торможении. Каждое из колес оборудовано индивидуальным датчиком оборотов. Датчик
состоит из ротора (кольца с равномерно расположенными по его периметру зубцами)
и чувствительного элемента в виде подмагниченной катушки. Чувствительный элемент
датчика фиксирует моменты прохождения мимо него зубьев ротора и преобразует получаемую
информацию в электрические сигналы, непрерывно передаваемые на модуль управления
ABS. По результатам обработки поступающих сигналов модуль управления получает
информацию об относительной скорости вращения каждого из колес. Пока все четыре
колеса вращаются с одинаковой частотой, ABS пребывает в пассивном состоянии. Как
только любое из колес начинает блокироваться, блок управления фиксирует изменение
входящего сигнала и вырабатывает команду на срабатывание модулятора, мгновенно
сбрасывающего давление гидравлической жидкости в тормозном механизме соответствующего
колеса.
Датчик-выключатель стоп-сигналов
По сигналам, поступающим от датчика-выключателя стоп-сигналов, блок управления
определяет момент, когда водитель выжимает педаль ножного тормоза, сразу же активируя
ABS.
Датчик перегрузок (G-датчик)
G-датчик служит для выявления связанных с акселерацией/деселерацией продольных
ускорений транспортного средства и выдает на блок управления ABS информацию в
виде сигнального напряжения.
Контрольная лампа ABS
Контрольная лампа ABS предупреждает водителя о неисправностях антиблокировочной
системы. Одновременно разрывается электрическая цепь блока управления /гидромодулятора
и тормозная система продолжает работать в нормальном режиме (как при отсутствии
ABS). При замыкании клемм диагностического разъема лампа может быть использована
в качестве устройства вывода хранящихся в памяти процессора кодов неисправности.
Модуль управления АТ (TCM)
На оборудованных АТ моделях TCM обеспечивает контроль переключения передач и на
основании поступающих от блока управления ABS информации может производить активацию
режима ограничения по 3-й передаче (3D) или перераспределение мощности между передними
и задними колесами автомобиля.
|
|