поиск в избранное карта сайта
  Subaru РЕМОНТ ОБСЛУЖИВАНИЕ ЭКСПЛУАТАЦИЯ АВТОМОБИЛЕЙ
Субару Легаси, Аутбэк. Subaru Legacy / Outback (с 1999 по 2003 год выпуска)

полные технические характеристики. диагностика. электросхемы
 
Главная
 
Subaru
Legacy / Outback (1999)
1. Введение
2. Руководство по эксплуатации
3. Текущее обслуживание
4. Двигатель
5. Системы охлаждения, отопления
6. Системы питания и выпуска
7. Электрооборудование двигателя
8. Ручная коробка и дифференциал
9. Автоматическая трансмиссия
10. Сцепление
11. Тормозная система
12. Подвеска и рулевое управление
13. Кузов
14. Бортовое электрооборудование
14.1. Спецификации
14.2. Поиск причин отказов электрооборудования
14.3. Предохранители - общая информация
14.4. Прерыватели цепи - общая информация
14.5. Реле - общая информация и проверка исправности функционирования
14.6. Детали прокладки бортовой электропроводки
14.7. Система дополнительной безопасности (SRS) - устройство и принцип функционирования
14.8. Диагностика неисправностей SRS
14.9. Снятие и установка компонентов SRS
14.10. Система управления скоростью (темпостат) - устройство и принцип функционирования
14.11. Проверка исправности функционирования компонентов и диагностика отказов темпостата
14.12. Снятие, проверка состояния и установка компонентов системы управления скоростью
14.13. Комбинация приборов - общая информация и принцип функционирования компонентов
14.14. Диагностика отказов компонентов комбинации приборов
14.15. Снятие, обслуживание и установка комбинации приборов, проверка состояния компонентов
14.16. Обогрев заднего стекла и зеркал заднего вида - общая информация, проверка исправности функционирования компонентов, восстановительный ремонт термоэлектрического нагревательного элемента
14.17. Обогрев щеток стеклоочистителей - общая информация, проверка исправности функционирования компонентов, восстановительный ремонт термоэлектрического нагревательного элемента
14.18. Снятие, проверка состояния и установка выключателей управления функционированием электропривода регуляторов стеклоподъемников
14.19. Электропривод зеркал заднего вида - проверка исправности функционирования
14.20. Снятие проверка и установка переключателя управления функционированием электропривода наружных зеркал заднего вида
14.21. Снятие, проверка состояния и установка переключателя управления функционированием электропривода верхнего люка
14.22. Снятие, проверка состояния и установка комбинированных подрулевых переключателей
14.23. Проверка исправности функционирования электромоторов привода стеклоочистителей, снятие, проверка и установка управляющего реле заднего стеклоочистителя на моделях Legacy Универсал / Outback
14.24. Проверка реле и выключателей осветительных и сигнальных приборов
14.25. Снятие и установка осветительных приборов, замена ламп
14.26. Снятие, проверка состояния и установка рожков и выключателя клаксона
14.27. Проверка состояния и замена контактной группы выключателя зажигания
14.28. Единый замок - устройство, принцип функционирования, диагностика неисправностей
14.29. Снятие, проверка состояния и установка компонентов единого замка
14.30. Система иммобилизации двигателя - устройство, принцип функционирования, диагностика неисправностей
14.31. Снятие и установка компонентов системы иммобилизации двигателя
14.32. Снятие и установка сборки радиоприемника
14.33. Снятие и установка громкоговорителей
14.34. Проверка состояния и восстановительный ремонт оконной антенны радиоприемника
14.35. Снятие, установка и проверка состояния антенного усилителя радиоприемника
14.36. Снятие и установка прикуривателя
14.37. Схемы электрических соединений
 


14.10. Система управления скоростью (темпостат) - устройство и принцип функционирования

Общая информация

  Рассматриваемые в настоящем Руководстве модели автомобилей оборудованы системой дополнительной безопасности (SRS). Прежде чем приступать к выполнению каких-либо работ вблизи блока подушки безопасности, рулевой колонки или приборной панели, отключайте SRS во избежание получения травм при случайном ее срабатывании (см. Раздел Система дополнительной безопасности (SRS) - устройство и принцип функционирования)! Электропроводку цепи SRS легко отличить по желтому цвету изоляции.


Темпостат обеспечивает автоматического удержания крейсерской скорости движения автомобиля на выбранном водителем уровне.

 При движении автомобиля под уклон или в гору скоростной режим может изменяться.


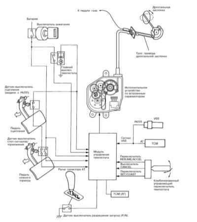
Схема размещения основных управляющих компонентов темпостата

1 — Исполнительное устройство (сервопривод)
2 — Датчик-выключатель разрешения запуска (модели с АТ)
3 — Управляющий переключатель темпостата
4 — Главный выключатель темпостата
5 — Датчик-выключатель сцепления (модели с РКПП)
6 — Датчик-выключатель стоп-сигналов/торможения
7 — Модуль управления темпостата

При активации темпостата, модуль управления системы начинает сравнивать данные, выдаваемые датчиком скорости (модели с РКПП)/TCM (модели с АТ) с выбранными водителем при активации темпостата уками. На основании результатов сравнения модуль вырабатывает корректирующие команды, передаваемые на установленное в двигательном отсеке исполнительное устройство темпостата, непосредственно управляющее приводом дроссельной заслонки. Схема расположения основных управляющих компонентов темпостата показана на иллюстрации.

Принцип функционирования

Функциональная схема системы управления скоростью представлена на иллюстрации.

 


Удерживание выбранного крейсерского скоростного режима

Если фактическая скорость автомобиля в текущий момент времени превышает введенное в память модуля управления установочное значение, модуль управления темпостата посредством активации встроенного сервомотора исполнительного устройства осуществляет прикрывание дроссельной заслонки, обеспечивающее требуемое снижение скорости движения автомобиля. В противоположной ситуации, когда текущая скорость недостаточна, та же схема задействуется в обратном направлении, обеспечивая должное приоткрывание дросселя.

Механизм выбора крейсерского скоростного режима

Отжимание комбинированного управляющего переключателя темпостата в положение «SET/COAST» в положении «ON» главного выключателя темпостата при движении автомобиля со скоростью не менее 40 км/ч (25 миль/ч) приводит к подаче тока на исполнительное устройство системы управления скоростью. Активация муфты сцепления исполнительного устройства приводит к запуску приводного электромотора, обеспечивающего выведение дроссельной заслонки в положение, соответствующее текущему положению педали газа, в результате чего автомобиль начинает двигаться с постоянной крейсерской скоростью, равной скорости, которую он имел в момент активации системы.

Акселерация/торможение

Отжимание управляющего переключателя в положение «RESUME/ACCEL» при активированной системе управления скоростью приводит к временному ускорению автомобиля за счет приоткрывания дроссельной заслонки, - при отпускании переключателя должен произойти возврат к крейсерской скорости движения.

Временный сброс скорости за счет торможения двигателем производится путем удерживания управляющего переключателя отжатым в положение «SET/COAST» (с возвратом к выбранной крейсерской скорости при отпускании переключателя).

 При снижении скорости движения автомобиля ниже 32 км/ч (20 миль/ч) темпостат должен отключаться автоматически.


Возврат к выбранным ранее установкам после временного отключения темпостата

Возврат к выбранным ранее установкам крейсерского скоростного режима после временного отключения темпостата производится путем отжимания управляющего переключателя в положение «RESUME/ACCEL».

 Текущая скорость движения автомобиля в момент вызова установок должна составлять не менее 32 км/ч (20 миль/ч).


Следует помнить, что перевод главного выключателя темпостата в положение «OFF», равно как и выключение зажигания приводит к стиранию ранее введенных в память модуля управления темпостата установок.

Отключение темпостата

Деактивация темпостата может быть произведена любым из перечисленных ниже способов:

a) Выжимание педали ножного тормоза, приводящее к активации датчика-выключателя стоп-сигналов/торможения;
b) Выжимание педали сцепления (модели с РКПП), приводящее к активации соответствующего датчика-выключателя;
c) Перевод рычага селектора в положение «N» (модели с РКПП), приводящее к активации датчика-выключателя разрешения запуска;
d) Отжимание управляющего переключателя темпостата в положение «CANCEL»;
e) Выключение зажигания;
f) Перевод главного выключателя темпостата в положение «OFF» (Выкл).

Скоростные ограничения

При снижении скорости движения автомобиля ниже отметки 32 км/ч (20 миль/ч) происходит автоматическое отключение темпостата, - система может работать достаточно эффективно лишь при скоростях движения не ниже 40 км/ч.

Механизм корректировки непроизвольного ускорения/торможения

Когда в результате непроизвольного разгона автомобиля (например, при движении под уклон) текущая скорость начинает превышать заданное значение более чем на 10 км/ч (6 миль/ч), модуль управления темпостата производит необходимую корректировку за счет отключения муфты сцепления исполнительного устройства.

При непроизвольном сокращении скоростного режима (например, при движении в гору) более чем на 8 км/ч (5 миль/ч) относительно установочного значения требуемая корректировка производится за счет активации муфты сцепления исполнительного устройства.

Исполнительное устройство

При получении соответствующего сигнала от модуля управления производится включение муфты сцепления исполнительного устройства, обеспечивающее активацию шагового сервомотора, непосредственно связанного с дроссельной заслонкой. Конструкция исполнительного устройства представлена на иллюстрации.

 

Главный выключатель

При помощи главного выключателя производится управление подачей питания на модуль управления темпостата. Выключатель оснащен встроенной контрольной лампой и лампой подсветки.

 Отключение зажигания приводит к автоматическому переводу главного выключателя темпостата в положение «OFF» (Выкл).


 

Комбинированный управляющий переключатель

 

Комбинированный управляющий переключатель имеет самовозвратную рычажную конструкцию и помещается на сборке рулевого колеса, что позволяет водителю осуществлять требуемые переключения не отрываясь от управления автомобилем. Соответствующие контакты переключателя остаются в замкнутом состоянии до тех пор, пока рычаг удерживается отжатым в любом из рабочих положений, при отпускании рычага переключатель автоматически возвращается в базовую позицию. Оттягивание рычага переключателя на водителя приводит к переводу его в положение «CANCEL», когда сигналы «RESUME/ACCEL» и «SET/COAST» высылаются на модуль управления одновременно.

Датчик скорости движения (VSS)

VSS установлен на картере трансмиссии и (на моделях с РКПП) обеспечивает модуль управления темпостата информацией о текущей скорости движения транспортного средства.

Привод дроссельной заслонки

Дроссельная заслонка оборудована двумя приводными кулачками, к одному из которых крепится трос газа, соединенный с педалью акселератора, в то время как второй служит для подсоединения приводного троса исполнительного устройства темпостата.

1 — Трос газа
2 — Трос темпостата
3 — Кулачок

Оба кулачка функционируют независимо друг от друга, иными словами, перемещение одного не обязательно влечет за собой перемещение второго.

Модуль управления

Модуль управления темпостата помещается в нижней части правой передней стойки и обеспечивает полный контроль функционирования системы управления скоростью, основываясь анализе данных, поступающих от соответствующих информационных датчиков и датчиков-выключателей.

Функция аварийного отключения

 Повторная деактивация темпостата после его аварийного отключения по любой из причин может быть осуществлена спустя не менее 2 ÷ 20 минут с момент выявления нарушения.

Аварийное отключение темпостата происходит в перечисленных ниже ситуациях.

Конфликт между сигналами управляющих переключателей и датчиков-выключателей деактивации системы управления скоростью

Автоматическое аварийное отключение темпостата производит при переводе управляющего переключателя в любое из рабочих положений (SET/COAST, RESUME/ACCEL или CANCEL) при одновременной выработке какого-либо из деактивирующих сигналов (торможение, срабатывание датчика-выключателя стоп-сигналов, сцепления или разрешения запуска).

Еще одной причиной автоматического отключения темпостата является перевод главного выключателя в положение «ON» при отжатом в любое из рабочих положений управляющем переключателе.

Повторная активация темпостата после его аварийного отключения может быть произведена только после перевода главного выключателя в положение «OFF».

Нарушения в цепи электрических соединений

К аварийному отключению темпостата могут приводить следующие электрические нарушения:

a) Заземление или отсоединение клеммы шагового сервомотора/размыкание цепи привода мотора в результате короткого замыкания;
b) Короткое замыкание в цепи муфты сцепления сервомотора;
c) Вариации сигнала скорости с амплитудой ± 10 км/ч и периодом 350 мс;
d) Пригорание во встроенном реле во время деактивации темпостата;
e) Нарушение исправности функционирования модуля управления темпостата;
f) Расхождение между значениями, записанными в ОЗУ модуля управления;
g) Выявление системой самодиагностики каких-либо нарушений темпостата при включении зажигания.

Нарушение исправности функционирования шагового сервомотора

Отказы шагового мотора исполнительного устройства, а также слишком частые и чрезмерно долгие его включения также могут приводить к аварийной деактивации темпостата.


« предыдущая страница
14.9. Снятие и установка компонентов SRS
^
к оглавлению
следующая страница »
14.11. Проверка исправности функционирования компонентов и диагностика отказов темпостата

Copyright © 2026 Все права защищены. Все торговые марки являются собственностью их владельцев.