|
поиск
в избранное
карта сайта
|
| |
 |
РЕМОНТ ОБСЛУЖИВАНИЕ ЭКСПЛУАТАЦИЯ АВТОМОБИЛЕЙ Ауди А3, С3. Audi A3 / S3 (с 1997 года выпуска)
полные технические характеристики. диагностика. электросхемы
|
|
|
|
|
|
 |
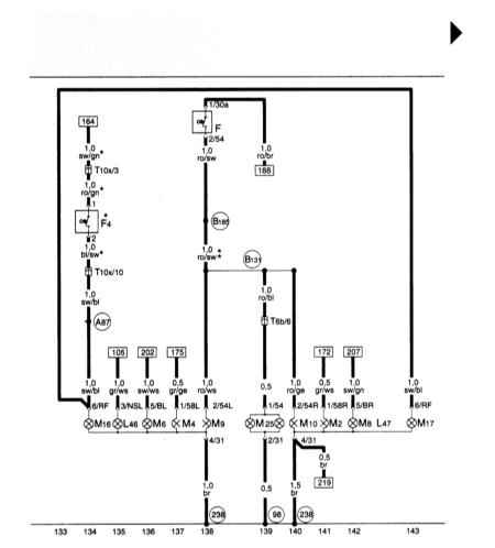
14.14. Габаритные огни, стоп-сигналы, фонари заднего хода, туманные фонари
|
|
|
Copyright © 2026 Все права защищены. Все торговые марки являются собственностью их владельцев. |