поиск в избранное карта сайта
  Renault РЕМОНТ ОБСЛУЖИВАНИЕ ЭКСПЛУАТАЦИЯ АВТОМОБИЛЕЙ
Рено 19. Renault 19 (с 1989 года выпуска)

полные технические характеристики. диагностика. электросхемы
 
Главная
 
Renault
19
1. Общие сведения
2. Двигатели и их устройство
3. Турбонаддув
4. Система выхлопа
5. Система охлаждения
6. Система питания
7. Система впрыска
8. Сцепление
9. Привод (коробка передач) и главная передача
10. Подвеска и рулевое управление
11. Тормозная система
12. Колеса и шины
13. Электрика и электроника
13.1. Замеры электрических измерений
13.2. Основные понятия электроники
13.3. Меры предосторожности при обращении с электронными узлами
13.4. Электрические провода и плавкие предохранители
13.5. Цепи, защищаемые предохранителями
13.6. Загрузка реле
13.7. Аккумуляторная батарея
13.8. Проверка уровня электролита
13.9. Проверка степени разряженности аккумуляторной батареи
13.10. Снятие аккумуляторной батареи
13.11. Зарядка аккумуляторной батареи
13.12. Пуск двигателя с разряженной аккумуляторной батареей
13.13. Генератор
13.14. Регулятор напряжения
13.15. Проверка регулятора напряжения
13.16. Проверка натяжения клинового ремня
13.17. Проверка состояния клинового ремня
13.18. Снятие генератора
13.19. Порванный клиновый ремень
13.20. Езда с неисправным генератором
13.21. Контрольная лампа зарядки
13.22. Устранение неисправностей
13.23. Стартер
13.24. Снятие стартера
13.25. Устранение неисправностей
13.26. Электрические схемы
13.26.1. Электропитание
13.26.2. Одноточечная система впрыска
13.26.3. Многоточечная система впрыска
13.26.4. Система зажигания
13.26.5. Антиблокировочная система
13.26.6. Устройство предварительного нагрева дизеля
13.26.7. Освещение
13.26.8. Датчик температуры охлаждающей жидкости
13.26.9. Датчик количества оборотов
13.26.10. Индикация уровня топлива в баке
13.26.11. Стеклоочистители и омыватели переднего и заднего стекла
13.26.12. Вентилятор радиатора
13.26.13. Подача воздуха
13.26.14. Электрические стеклоподъемники
13.26.15. Электрическая регулировка зеркал
13.26.16. Центральный замок
14. Система зажигания
15. Освещение
16. Приборы и устройства
17. Отопление и вентиляция
18. Элементы кузова и салона
19. Диагностика двигателя
20. Технические данные
 


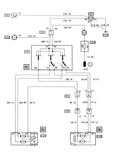
13.26.15. Электрическая регулировка зеркал

 


« предыдущая страница
13.26.14. Электрические стеклоподъемники
^
к оглавлению
следующая страница »
13.26.16. Центральный замок

Copyright © 2026 Все права защищены. Все торговые марки являются собственностью их владельцев.