поиск в избранное карта сайта
  Audi РЕМОНТ ОБСЛУЖИВАНИЕ ЭКСПЛУАТАЦИЯ АВТОМОБИЛЕЙ
Ауди 80, Авант (Б4). Audi 80 / Avant (B4) (с 1991 по 1995 год выпуска)

полные технические характеристики. диагностика. электросхемы
 
Главная
 
Audi
80 / Avant (B4)
1. Техническое описание
2. Двигатели
3. Система выпуска отработавших газов
4. Система охлаждения
5. Топливный бак и топливный насос
6. Воздушный фильтр и воздухозаборные каналы
7. Система впрыска
8. Сцепление
9. Коробка передач и трансмиссия
10. Подвеска и рулевое управление
11. Тормозная система
12. Антиблокировочная система тормозов
13. Колеса и шины
14. Кузовная электросистема
14.1. Минус к «массе»
14.2. Ориентирование в электросистеме
14.3. Провода
14.4. Штепсельные соединения
14.5. Центральный коммутатор
14.6. Дополнительный блок реле
14.7. Реле и блоки управления
14.8. Разгрузочное реле контакта Х
14.9. Предохранители
14.10. Таблица предохранителей
14.11. Электрические схемы
14.12. Полная электросхема автомобиля Audi 80: 2-литровый 4-цилиндровый двигатель (66 кВт)
14.13. 2-литровый 4-цилиндровый двигатель (85 кВт)
14.14. 2,3-литровый 5-цилиндровый двигатель (98 кВт)
14.14.1. Вентилятор системы охлаждения
14.14.2. Включение вентилятора системы охлаждения после прекращения работы двигателя
14.14.3. Электронная система впрыска, лямбда-зонд
14.14.4. Электронная система впрыска
14.14.5. Электронная система впрыска, регулирование по детонации, реле топливного насоса, топливный насос
14.14.6. Система зажигания
14.15. 2,6-литровый 6-цилиндровый двигатель (110кВт)
14.16. Дополнительное оснащение
14.17. Аккумуляторная батарея
14.18. Генератор
14.19. Проверка состояния клинового либо полилинового ремня
14.20. Натяжение клинового ремня
14.21. Натяжение клинового либо поликлинового ремня
14.22. Порванный клиновой ремень
14.23. Перегрев двигателя из-за повреждения клинового ремня
14.24. Обзор клиновых и поликлиновых ремней
14.25. Замена клинового ремня
14.26. Перечень неисправностей
14.27. Стартер
14.28. Перечень неисправностей
15. Система зажигания
16. Освещение
17. Сигнальные устройства
18. Приборы и вспомогательные устройства
19. Отопление и вентиляция
20. Элементы кузова
21. Поиск неисправностей
22. Технические данные
 


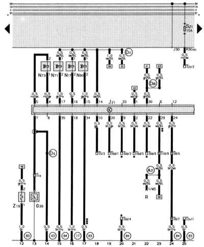
14.14.3. Электронная система впрыска, лямбда-зонд

Цвета проводов: br – к, br/ro – к/кр, gl/ro – з/кр, ws/bl – б/сн, br/ws – к/б, ge – ж, br/ge – к/ж, br/bl – к/сн, br/sw – к/ч, ro/ws – кр/б, ro/ge – кр/ж, ge/ro – ж/кр, sw/bl – ч,сн, ws/gr – б/ср, gl/bl – з/сн, ro/sw – кр/ч.

(84) – соединение на «массу» (корпус), корпус двигателя, в электроцепи спереди справа
(A27) – соединительная линия (скоростной сигнал), в электроцепи к приборной панели
(D6) – соединительная линия (лямбда), в электроцепи спереди справа
(D11) – положительная соединительная линия (15) через предохранитель 28 в электроцепи спереди справа
(D80) – соединительная линия (сигнал частоты вращения), в электроцепи моторного отсека
* – кодовые штекеры свободны
** – только для автомобилей, экспортирующихся в Швецию
*** – только для моделей с КП

 


« предыдущая страница
14.14.2. Включение вентилятора системы охлаждения после прекращения работы двигателя
^
к оглавлению
следующая страница »
14.14.4. Электронная система впрыска

Copyright © 2026 Все права защищены. Все торговые марки являются собственностью их владельцев.