поиск в избранное карта сайта
  Subaru РЕМОНТ ОБСЛУЖИВАНИЕ ЭКСПЛУАТАЦИЯ АВТОМОБИЛЕЙ
Субару Форестер. Subaru Forester (с 1997 года выпуска)

полные технические характеристики. диагностика. электросхемы
 
Главная
 
Subaru
Forester
1. Введение
2. Инструкция по эксплуатации
3. Текущее обслуживание
4. Двигатель
5. Системы охлаждения, отопления
6. Системы питания и выпуска
7. Электрооборудование двигателя
8. Системы управления двигателем
9. Коробка переключения передач
10. Сцепление, трансмиссионная линия
11. Тормозная система
12. Подвеска и рулевое управление
13. Кузов
14. Бортовое электрооборудование
14.1. Спецификации
14.2. Поиск причин отказов электрооборудования
14.3. Предохранители - общая информация
14.4. Прерыватели цепи - общая информация
14.5. Реле - общая информация и проверка исправности функционирования
14.6. Система дополнительной безопасности (SRS) - устройство и принцип функционирования
14.7. Снятие и установка компонентов SRS
14.8. Диагностика неисправностей SRS
14.9. Система управления скоростью (темпостат) - устройство и принцип функционирования
14.10. Регулировки компонентов темпостата
14.11. Проверка исправности функционирования компонентов и диагностика отказов темпостата
14.12. Снятие и установка компонентов системы управления скоростью
14.13. Обогрев заднего стекла и зеркал заднего вида - общая информация, проверка исправности функционирования, восстановительный ремонт
14.14. Комбинация приборов - общая информация, проверка исправности функционирования компонентов
14.15. Снятие и установка комбинации приборов
14.16. Электропривод зеркал заднего вида - общая информация, проверка исправности функционирования компонентов
14.17. Снятие и установка компонентов электропривода зеркал заднего вида
14.18. Электропривод дверных стеклоподъемников - общая информация, проверка исправности функционирования компонентов
14.19. Снятие и установка регуляторов стеклоподъемников
14.20. Единый замок - устройство и принцип функционирования, диагностика неисправностей, проверка состояния компонентов
14.21. Снятие и установка активаторов дверных замков
14.22. Выключатели рулевой колонки - общая информация, проверка исправности функционирования
14.23. Снятие и установка выключателей рулевой колонки
14.24. Очистители и омыватели стекол - общая информация, регулировка и проверка состояния компонентов
14.25. Снятие и установка компонентов очистителей / омывателей стекол
14.26. Замена ламп осветительных приборов
14.27. Антенна радиоприемника - общая информация
14.28. Аудиосистема - общая информация
14.29. Схемы электрических соединений - общая информация
14.29.1. Система распределения питания
14.29.2. Точки заземления
14.29.3. Система заряда
14.29.4. Система запуска
14.29.5. Система управления двигателем (модели 2.5 л)
14.29.6. Диагностические разъемы
14.29.7. Блокировка переключения
14.29.8. Вентиляторы системы охлаждения
14.29.9. Система кондиционирования воздуха с ручным управлением
14.29.10. ABS
14.29.11. SRS
14.29.12. Сигнальная система предупреждения
14.29.13. Темпостат
14.29.14. Очистители / омыватели ветрового стекла
14.29.15. Очиститель / омыватель заднего стекла
14.29.16. Комбинация приборов
14.29.17. Внутреннее освещение
14.29.18. Наружные осветительные и сигнальные приборы
14.29.19. Фары (модели, оборудованные системой DRL)
14.29.20. Фары (модели без DRL)
14.29.21. Огни заднего хода
14.29.22. Клаксон
14.29.23. Обогрев дверных зеркал заднего вида
14.29.24. Обогрев заднего стекла
14.29.25. Обогрев стекла в районе стеклоочистителей
14.29.26. Электропривод дверных замков
14.29.27. Электропривод дверных зеркал заднего вида
14.29.28. Обогрев сидений
14.29.29. Электропривод регуляторов стеклоподъемников
14.29.30. Радиоприемник
 


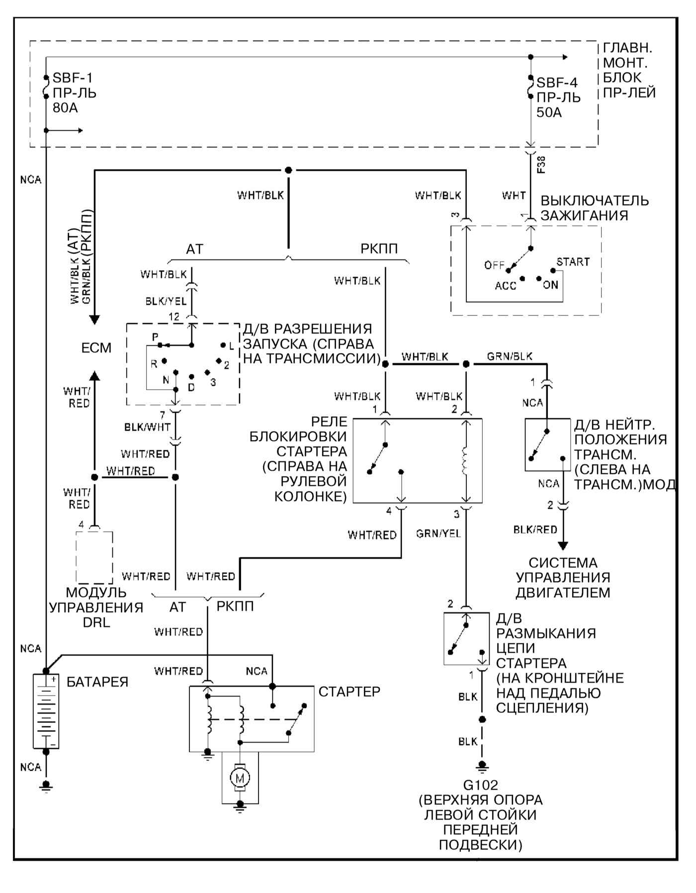
14.29.4. Система запуска


« предыдущая страница
14.29.3. Система заряда
^
к оглавлению
следующая страница »
14.29.5. Система управления двигателем (модели 2.5 л)

Copyright © 2026 Все права защищены. Все торговые марки являются собственностью их владельцев.